00194932-20 User Manual CAN Test Box-Error Frame Diagnostic unit_en - 第55页
1 - 55 Edition 10/2 018 SIPLACE CAN Bus 55 4.5.7 HF CAN Bus structure with Uni versal Cable Harness, KSP354 (SW 504) CAN Bus structure with SW 504.xx and COM a ssembly KSP 354; wit h universal c able harness (labeling on…

1 - 54
SIPLACE CAN Bus Edition 10/2018
54
Fig. 4.5 - 11 CAN Bus structure (one HF CAN Bus with universal cable harness and KSP352)

1 - 55
Edition 10/2018 SIPLACE CAN Bus
55
4.5.7 HF CAN Bus structure with Universal Cable Harness, KSP354 (SW 504)
CAN Bus structure with SW 504.xx and COM assembly KSP 354; with universal cable harness
(labeling on cable = 0301xxxx-0x); one CAN Bus for both placement areas.
Fig. 4.5 - 12 CAN Bus structure (one HF CAN Bus with universal cable harness KSP354)
SMP BUS
C
O
M
U
n
i
t
K
S
P
3
5
4
MC
Axis unit
PA 2
Trailing cable-
Interface
Portal 1
CAN Bus cable
COT 3
Tape cutter
Computer Unit
One CAN Bus!
* SW Update 504 --> 505 Gantry 2 will be changed to gantry 3
new trailling cable !
old circuit diagram!
Trailing cable-
Interface
Gantry 2 *
Transport
COT 2 / MTC
Tape cutter
CAN E/
A
Modu
l
Sektor
4
CAN E/
A
Modu
l
Sektor
4
CAN E/
A
Modu
l
Sektor
4
CAN I/O
SUB Module
Section 4
Vision
Control unit
COT 1
Tape cutter
COT 4 / MTC
Tape cutter
SUB Distributor Section 4
Vision
Section 2
CAN I/O
Main Module
Section 2
Main Distributor Section 2
Section 4
Control unit
Control unit
x6pn
Head board(C500)
Gantry 1
Terminator
(120 OHM)
Head board(C500)
Gantry 2*
Terminator
(120 OHM)

1 - 56
SIPLACE CAN Bus Edition 10/2018
56
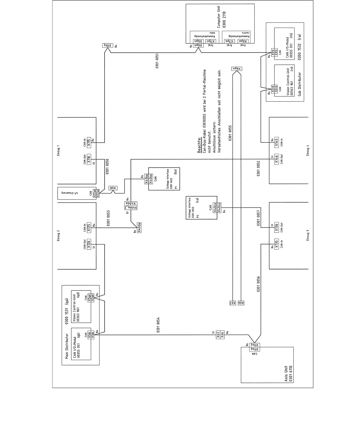
Fig. 4.5 - 13 CAN Bus structure (one HF CAN Bus with universal cable harness and KSP354)
V i s i o n C o n t r o l - U n i t
0 0 3 6 3 9 6 1 ( q d )
C A N
M a i n D i s t r i b u t o r
0 3 0 1 0 0 0 4 ( q a )
X 2 q d
X 2 q d
C A N
X 1 q b
X 1 q b
E i n z u g 2 E i n z u g 1
X 1 2 5X 1 2 6
C A N - I nC A N - O u t
X 1 1 5X 1 1 6
C A N - I nC A N - O u t
C A N
L P - S t e u e r u n g
X 2 2 a o
X 2 2 a o
C A N I / O - M o d u l
0 0 3 5 5 0 5 1 ( q b )
B u
S tB uS t
B uB u
0 3 0 1 0 0 5 0
B u
C A N
X 9 t q
0 3 0 1 0 0 5 1
B u
X 2 r d X 1 r b
X 1 4 5
C A N - I n
B u B u
B u
A x i s U n i t
0 3 0 1 6 1 1 0
X 9 s q
C A N
E i n z u g 3
X 1 3 6
C A N - O u t
X 4 0 c a
C A N
X 4 0 c a
0 3 0 1 0 0 5 7
S t
B u
X 2 r d
C A N
C A N I / O - M o d u l
0 0 3 5 5 0 5 1 ( r b )
X 1 r b
C A N
S u b D i s t r i b u t o r
0 3 0 1 0 0 0 5 ( r a )
V i s i o n C o n t r o l - U n i t
0 0 3 6 3 9 6 1 ( r d )
E i n z u g 4
S c h l e p p I n t e r f a c e
0 3 0 1 0 6 1 2
P 1
( c a )
S c h l e p p I n t e r f a c e
0 3 0 1 0 6 1 2
P 3
X 6 7
0 3 0 1 0 0 5 4
S t
C o m p u t e r U n i t
X 1 3 5 X 1 4 6
C A N - I n C A N - O u t
S t
B u
X 9 s q
B u
0 3 0 1 0 0 5 6
0 3 0 1 0 0 5 3
0 3 0 1 0 0 5 2
X 6 8
U m g e b u n g s d r u c k s e n s o r
P n e u m a t i k e i n h e i t
( b a )
X 6 p n
X 6 p n
B u
X 6 6
B u
X 4 0 d a
X 4 0 d a _ 2
X 4 0 d a
B u
B uS t
X 4 0 b a
X 4 0 b a
0 3 0 0 2 1 1 0
K o m m u n i k a t i o n s b a u g r u p p e
X 6 p o
X 6 6
0 3 0 1 0 0 5 5
X 6 7
B e a c h t e :
C a n - B u s - K a b e l 0 3 0 1 0 0 5 5 w i r d b e i 2 P o r t a l - M a s c h i n e n
n i c h t b e n u t z t .
A n s c h l ü s s e s i c h e r n :
V e r s e h e n t l i c h e s A
n s c h l i e ß e n s o l l n i c h t m ö g l i c h s e i n .
X 7 p nX 1 2 p n
f r e if r e if r e i
X 1 1 p n
SIPLACE HF
A
ctual CAN-Bus-wiring