00193324-01 - 第65页
SIPLACE S oftwareanleitung SR.503.xx 4 SIPLACE- Linie ein- und ausschalten Ausgabe 12/01 DE 4.2 SIPLACE-Linie absc halten 65 4.2 SIPLACE- Linie abschalt en ACHTUNG Beachten Sie vor Abschalt en der Li nie unbed ingt fol g…

4 SIPLACE- Linie ein- und ausschalten SIPLACE Softwareanleitung SR.503.xx
4.1 SIPLACE-Linie einschalten Ausgabe 12/01 DE
64
4
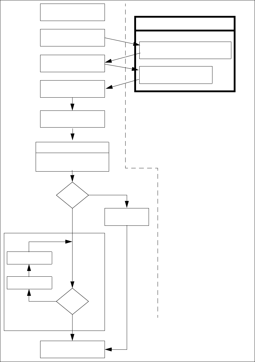
Abb. 4.1 - 3 Flussdiagramm „SIPLACE-Linie einschalten“
Pipettencheck
Evtl. Pipettenkonfiguration
ändern
Rüstung prüfen
Spuren vollset-
nein
Linienrechneraufgaben
Laden von Nutzendaten
Marken
o.k.?
Vorgaben an die Maschine
Umrüstgenerator wird angezeigt
Überprüfen der Rüstung
( Zuführmodule stellen)
Einschalten
Warten auf LP
Leiterplatte einfahren
Spurfehler
ja
Bestücken
abbrechen
nein
LP ins Ausgabeband
ja
Stationsrechner
Fettschrift:
Kursiv-
Vom Bediener
durchzuführen
Wird von der Station
durchgeführt bzw.
gemeldet
Bestätigen des
Umrüstgenerators

SIPLACE Softwareanleitung SR.503.xx 4 SIPLACE- Linie ein- und ausschalten
Ausgabe 12/01 DE 4.2 SIPLACE-Linie abschalten
65
4.2 SIPLACE-Linie abschalten
ACHTUNG
Beachten Sie vor Abschalten der Linie unbedingt folgendes:
– Alle Bestückvorgänge an den Stationen müssen beendet sein.
– Die z-Achsen sämtlicher Bestückköpfe müssen sich in ihrer oberen Endstellung befinden.
– An keinem Bestückkopf sollen sich noch Bauelemente befinden.
– Alle Portale sind in die Warteposition gefahren.
– Die Stationsrechner sind ordnungsgemäß heruntergefahren.
4.2.1 Linienrechner (Unix) abschalten
VORSICHT
Sie dürfen den Linienrechner niemals nur einfach am Netzschalter (der USV) ausschalten.
Fahren Sie grundsätzlich das Betriebssystem des Linienrechners mit "Shutdown" herunter. Sie
müssen sonst mit erheblichem Datenverlust oder defekten Programmen rechnen und gegebe-
nenfalls die Linienrechnersoftware neu installieren.
Positionieren Sie den Mauszeiger am rechten oder unteren Rand des Bildschirms.
Der Mauszeiger wird jetzt als Kreuz dargestellt.
Drücken Sie die linke Maustaste und halten Sie diese gedrückt. Das Hauptmenü erscheint.
Ziehen Sie den Mauszeiger auf den Menüeintrag „Shutdown“ und lassen Sie dann die
Maustaste los. Am Bildschirm erscheint die folgende Dialogbox:
Klicken Sie Ja an. Die Dialogbox schließt sich und das Betriebssystem wird heruntergefahren.
Der Vorgang dauert etwa 1 Minute. Danach erscheint folgender Hinweis:
Schalten Sie die USV aus.
Rechner runterfahren?
Ja Nein
** Safe to Power Off **
-or-
** Press Any Key to Reboot **

4 SIPLACE- Linie ein- und ausschalten SIPLACE Softwareanleitung SR.503.xx
4.2 SIPLACE-Linie abschalten Ausgabe 12/01 DE
66
4.2.2 Siplace Pro (Windows NT) abschalten
Gehen Sie in der Menüleiste von SIPLACE Pro auf Item --> Exit.
Schließen Sie alle weiteren Programme auf Rechner.
Gehen Sie unter dem Windows- Startmenü auf Beenden.
4.2.3 Stationen abschalten
Gehen Sie zum Abschalten der Station wie folgt vor: 4
Beenden Sie alle Bestückvorgänge.
Überprüfen Sie, ob sich die z-Achsen sämtlicher Bestückköpfe in ihrer oberen Endstellung be-
finden.
Überprüfen Sie, ob sich an den Bestückköpfen noch Bauelemente befinden und entfernen Sie
diese gegebenenfalls.
Fahren Sie ggf. alle Portale mit Hilfe der entsprechenden Portalfunktionen (siehe Betriebsan-
leitung der entsprechenden Maschine) in die Warteposition.
HINWEIS
Im Normalfall werden alle Portale automatisch in die Warteposition gefahren. 4
Beenden Sie ordnungsgemäß das Betriebssystem des Stationsrechner.
Schalten Sie jetzt die Station am Hauptschalter aus.
4.2.4 Starten eingeschalteter Stationen nach einem Shutdown des Linienrechners
Bleiben nach einem Shutdown des Linienrechners die Stationen eingeschaltet und wird der Lini-
enrechner danach gestartet, baut der Linienrechner die Verbindungen zu den Stationen auf
(Synchroner Wiederanlauf). 4
4