JX-300LED使用说明书.pdf - 第565页

第 2 部 功能详解篇 第 8 章 手动控制 8-4 8-3 Head控制菜单 右击鼠标或按命令按钮的 “Head控制菜单” ,则显示弹出菜单。 从菜单的列表中选择要执行的项 目,即可执行该动作。 从弹出菜单中选择项目后,轴将立即移动。 在选择前,请务必确认无人在进行装置 内部的作业。 此外, 为了避免 人身伤害, 在运行过程中, 切勿将 手放入装置内部, 也不 要将 脸和头靠近装置 。 在MS参数的“选项”设置中未被选中(未安装)的单…

100%1 / 717
2 功能详解篇 8 手动控制
8-3
8-2-2 退出手动控制
从菜单栏中选择“文件”/“退出”,或选择命令按钮的“退出”,可显示退出的询问画面。
图8-2-2-1 安全方向设置的确认画面
“确定”:执行I/O安全方向设置后退出。例如,Head带有吸嘴时,将吸嘴放回ATC后,退出手动
控制画面。
“取消”:返回手动控制画面。
选择“确定”后,则轴会移动并开始各 I/O 的安全方向设置。
在选择“确定”前,请务必确认无人在进行装置内部的作业。
此外,为了避免人身伤害,在运行过程中,切勿将手放入装置内部,也不要将
脸和头靠近装置。
警告
2 功能详解篇 8 手动控制
8-4
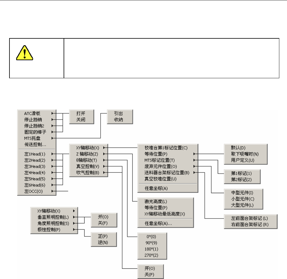
8-3 Head控制菜单
右击鼠标或按命令按钮的“Head控制菜单”,则显示弹出菜单。从菜单的列表中选择要执行的项
目,即可执行该动作。
从弹出菜单中选择项目后,轴将立即移动。
在选择前,请务必确认无人在进行装置内部的作业。
此外,为了避免人身伤害,在运行过程中,切勿将手放入装置内部,也不要将
脸和头靠近装置
在MS参数的“选项”设置中未被选中(未安装)的单元,不显示相对应的菜单。
此外,不受机器设置的“使用单元”设置的影响。(也显示不使用的单元)
图8-4-1-1-1 Head 控制菜单
警告
2 功能详解篇 8 手动控制
8-5
(1) ATC 滑板
ATC 滑板的打开、关闭。
(2)停止挡销
停止挡销的打开、关闭。
(3)停止挡销 2
停止挡销 2 的打开、关闭。
(4)支撑台板(选项)
支撑台板的打开、关闭。
(5) 固定棒
固定棒的打开、关闭。
(6) MTS 托盘
MTS 托盘的拉出、收纳。
要拉出时,显示托盘控制对话框。请指定[托盘层数],再按[引出]按钮。