N7201A587C-NPM-D3使用说明书・操作篇.pdf - 第480页
NPM-D3 EJM6DC-MB-06O-04 生产数据 校正 操作篇 6-2-9 贴装坐标校正 1 通常在生产前进行确认。如下所述任 一条件时,进行贴装坐标校正, 需要修改数据。 ●目视确认已贴装完毕的基板,有发 生偏位时 ● PGA 等贴装前,确认基板孔和元件 销的坐标时 选择校正模式 ■贴片 部分元件由于发生偏位,需要修改贴 装位置。 ■贴片 / 图案 在多面基板的同一部位发生偏位,需 要修改贴装位置。 ■原点偏移量 所有元件的贴…

NPM-D3 EJM6DC-MB-06O-04
6-2-8-4

NPM-D3 EJM6DC-MB-06O-04
生产数据
校正
操作篇
6-2-9
贴装坐标校正 1
通常在生产前进行确认。如下所述任一条件时,进行贴装坐标校正,需要修改数据。
●目视确认已贴装完毕的基板,有发生偏位时
●PGA等贴装前,确认基板孔和元件销的坐标时
选择校正模式
■贴片
部分元件由于发生偏位,需要修改贴装位置。
■贴片/图案
在多面基板的同一部位发生偏位,需要修改贴装位置。
■原点偏移量
所有元件的贴装位置发生相同方向的偏位,需要修改贴装位置。
●在校正前,请确认设备所登录的数据是否正确。
●为了使校正后的数据作为生产数据正确利用,请妥善保管。
注意
6-2-9-1
贴装位置
贴片数据
贴装位置
贴片数据
贴装位置
贴片数据
●校正后的原点偏移将反映到全部元件上。

NPM-D3 EJM6DC-MB-06O-04
6-2-9-2
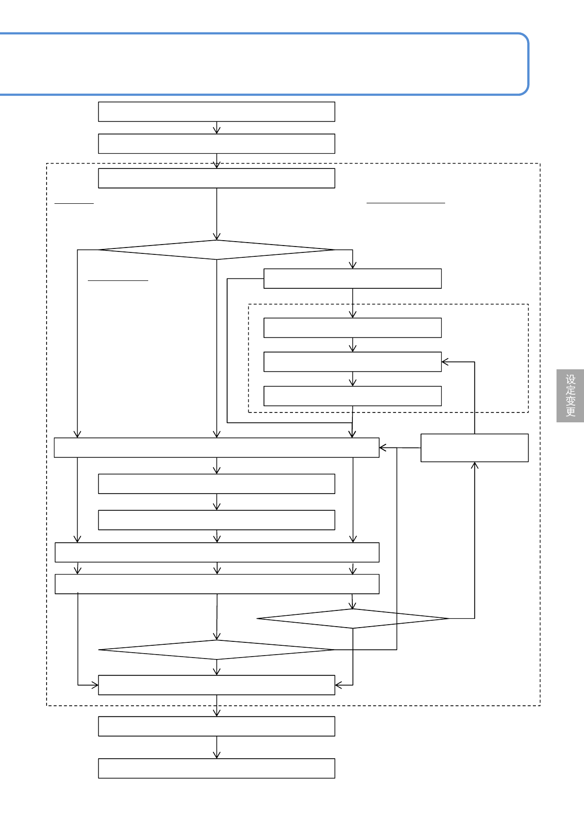
开始校正
搬送基板
指定贴装点
指定计测位置
移动贴装头照相机
微调
确定当前位置
最终计测
*)
计算补正值
是否使用上一次的校正数据
选择画像(识别 / 形状描绘)
微调
指定元件位置
搬送基板
校正结束
最终计测
*)
是否使用上一次的校正
数据
微调
确定修正位置
搬送基板。
步骤1~8
指定对贴装坐标进行校正的贴装点。
使用
不使用
<元件位置校正>
画面 步骤13~23
不使用
使用
<贴装坐标校正>画面
步骤8~27
YES
NO
YES
NO
选择中心
对准元件的中心位置。
选择计测1~4
调整元件的4个角等的4处计
测点的位置。
■使用基板来调整贴装位置。
选择设定元件位置
调整引线等的元件特定位置。
■使用基板和元件来调整贴装位置。
*)最终计测位置
选择计测1、3:计测1→3(最终)
选择计测2、4 : 计测2→4(最终)
选择计测1、2、3、4 :
计测1→2→3→4(最终)
选择设定元件位置 :
计测1→2(最终)