N7201A005C.pdf - 第57页
CM602-L 安装手册 1.3 周边装置和电缆的 连接 Pa ge 1-39 线路结构 No.2: 对应条码读取站 EJM4A -109E EJM8A- C-IMB01-A01- 00

CM602-L
安装手册
1.3
周边装置和电缆的连接
Page 1-38
线路结构
No.1:
对应
CM602
之间和以往机器
EJM4A-107E
EJM8A-C-IMB01-A01-00

CM602-L
安装手册
1.3
周边装置和电缆的连接
Page 1-39
线路结构
No.2:
对应条码读取站
EJM4A-109E
EJM8A-C-IMB01-A01-00

CM602-L
安装手册
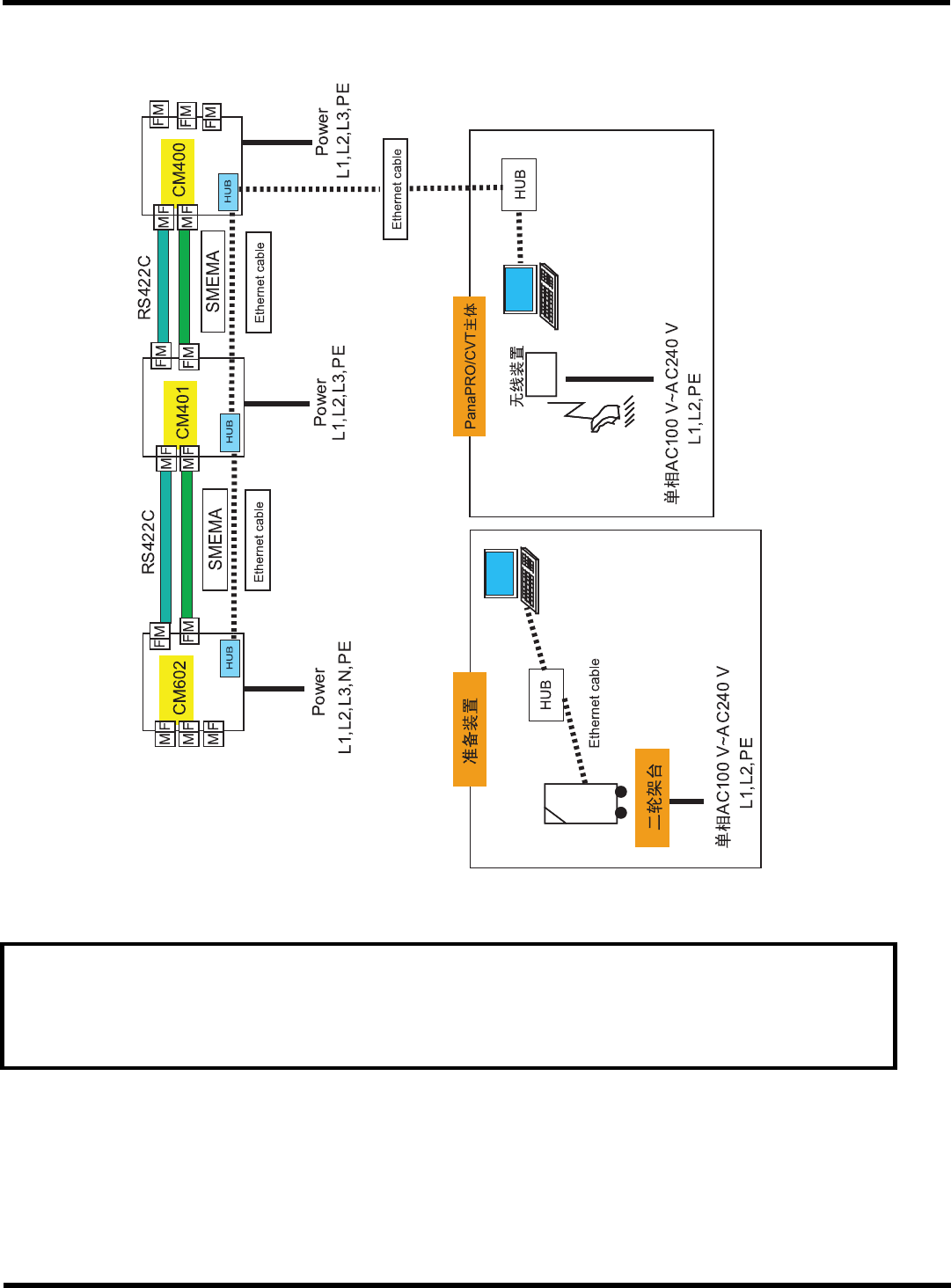
1.3
周边装置和电缆的连接
Page 1-40
线路组成
No.3:
对应
PanaPRO/CVT
要求
请将
HUB
端口限制在
PT
系统及机械之间的通信。
未使用的端口请不要连接在公用电话交换回路网
(PSTN)
、局域网
(LAN)
及连接在类
似网络上的其它任何装置。
EJM8A-C-IMB01-A01-01
EJM8A-805C