DF01-Rev02.pdf - 第45页
- - REF.NO NOTE PART NO D E S C R I P T I O N Qty 1 401- 24433 M5 MOTO R CAB LE AS M 1 2 401- 24434 M5 MOTOR ASM 1 3 401- 24435 M5 SENSOR ASM 1 4 401- 24436 SV-D RV3 DRIVE P OW E R CABLE A SM 1 5 401- 24437 SV-D RV3 CO…

- -
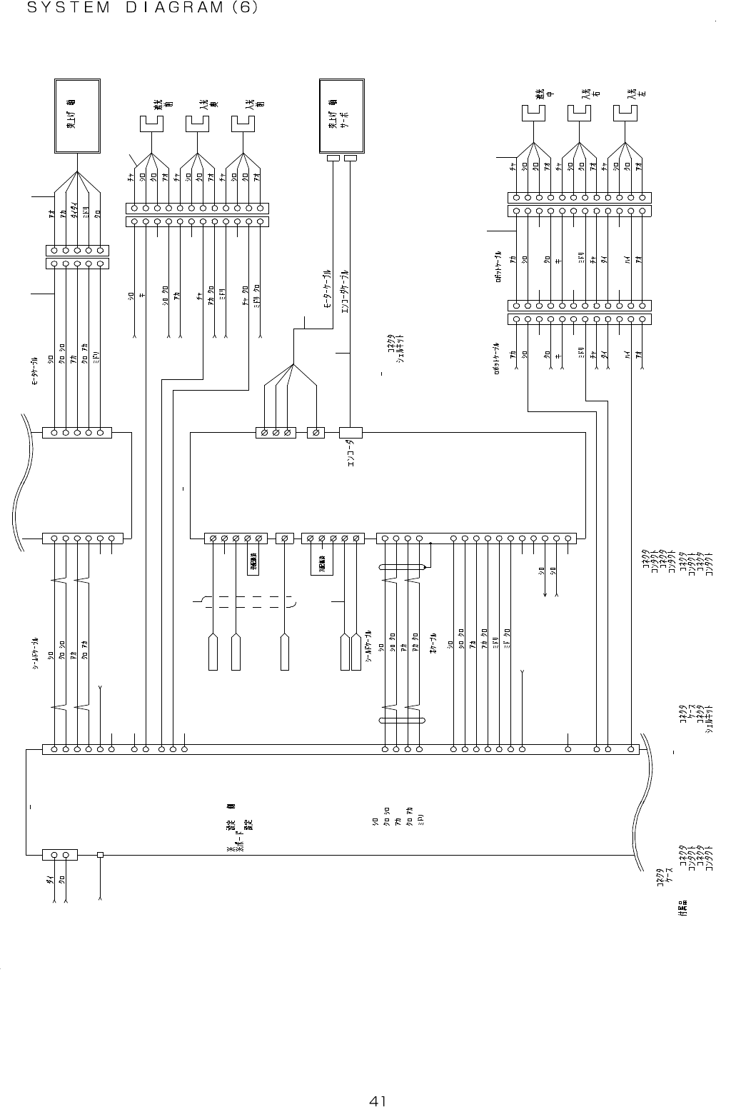
21. SYSTEM DIAGRAM (6)
SS 3 FU R -2 4 -1 0
A W G2 2
S S 3 F U R -2 4- 1 0
J PH 6 -2
J P H 6
P H1 5
( )
P H1 4
O R G6
O N
P H1 6
( )
C W_ LI M6
O N
( )
C CW _L IM 6
O N
( to .2/18 E3 )
N A V C SB- 2 5-2 P
/
/
/
N A V C - 2 5- 3P
/
6
/
N A VC - 2 5 -3 P
/
/
O N
/
/
/
/
N A V C - 2 7 - 5 P
MR -J 4 - 10A
C N P 1
P E
C N P 2
C N 1
(to .3 / 18 B7)
(to .2 / 18 E3)
(t o. 3/ 18 D4)
SV D RV 3
P M- D R V 1
CN 1
USP G-48
MT CO N T 2
C N 2
N AV C S B- 2 5- 2P
S IG 3
CTDR-0514-3Z
M OT 3
N A V C - 2 3 - 3 P
M 5
/
/
/
/
1 K- S 5 4 3
Y
M 5
J PH 5
P H1 1
O RG 5
( )
O N
( )
CW _ L I M 5
P H1 2
P H1 3
JP 1 : B
No : 1
BSN2:OFF
BSN3:OFF
BSN1:OFF
BSN0: ON
S W1
C N P 3
CC W _ L I M 5
( )
O N
P E
C N2
: M R-PWS1CBL5M-A1-L M 6
X
: MR-J3ENC BL5M-A1-L AC 5 0 W
H G- K R 0 53
1
2 2
1
6
3
4
5
7
6
3
4
5
7
1 1
8
9
1 0
1 2
1 1
8
9
1 0
1 2
S VD 3 - ER R
I NP
2 4
R D
4 9
R ES
1 9
S ON
1 5
D IC O M
2 0
D OC O M
4 6
A LM
4 8
L SN
4 4
L SP
4 3
E MG
4 2
3
L G
W
F G
U
V
SVD3-L1
SVD3-L2
L 3
P 1
L 2
L 1
SVD3-FG
F G
P 2
C
D
L 11
L 21
P
AC200R5
AC200T5
S VD 3- A LM
S VD 3 -E MR
6
1
2
3
4
5
6
3
2
1
4
5
1 1
8
7
9
1 0
1 1
8
7
9
1 0
1 2 1 2
3
2
1
4
1
2
3
4
8
7
6
9
8
7
6
9
55
1 2
1 1
1 2
1 1
1 01 0
+2 4 V
1
+ 2 4 V
2
0 V
PU L S E - 1
1 6
1 4
D IR - 1
D IR - 1 *
1 5
1
C W+
2
C W-
3
C CW +
1
2
3
2
3
1
3
2
1
0V 2 4
M T- C O NT 2
PU L S E - 1 *
1 7
ES T P
2
I N0 - 1
9
+ CO M 1
1
M TC 2 -E MR
4
C CW -
5
H .O +
6
H .O -
4
5
4
5 5
4
+ LM - 1
4
O RG - 1
3
- CO M 1
8
- LM - 1
5
+ 24 V
0 V2 4
+ 24 V
0 V2 4
+ 24 V
0 V2 4
3 2
D IR - 2
D IR - 2 *
3 3
PU L S E - 2
3 4 1 1
C CW +
7
C W+
8
C W-
DR I V E - 2 *
2 4
D RE T - 2*
2 5
PU L S E - 2 *
3 5 1 2
C CW -
D ER R - 2*
3 0
D EN D - 2*
2 9
I N0 - 2 *
2 7
G N D
3 6
+ 2 4 V
O RG - 2
2 1
+ CO M 1
1 9
- CO M 1
2 6
0 V 2 4
+ 2 4 V
+ LM - 2
2 2
- LM - 2
2 3
0 V 2 4
+ 2 4 V
0 V 2 4
4 5
7
6
2
1
3
9
8
PM -D RV 1
CN 2
MT - C ON T 2
( )
:10136-3000PE(3M)
:10336- 52F0-008(3M)
: BV H - 2 1 T -P 1. 1
: VH R - 5 NM OT 3
: XA P - 0 6V- 1S IG 3
S V D RV 3
:10150-3000PE(3M)
:10350-52F0-008
C N 1
C N 2 :3 6210-0100PL(3M)
: BX A - 0 0 1 T- P0 .6 :36310-3200-008 :
M 5
DF1B-2428PC
DF1B-5EP-2.5RC(HRS)
DF1B-5ES-2.5RC(HRS)
DF1B-2022SC
:
:
:
:
DF1B-12DES-2.5RC(HR S):
DF1B-12DEP-2.5RC(HR S)
DF1B-2428SC
:
:
JP H 5, 6
JP H 6- 2
DF1B-2428PC
:36310- 3200-008
S V D RV2 CN 2
:36210-0100PL(3M)

- -
REF.NO NOTE PART NO D E S C R I P T I O N Qty
1 401-24433 M5 MOTOR CABLE ASM 1
2 401-24434 M5 MOTOR ASM 1
3 401-24435 M5 SENSOR ASM 1
4 401-24436 SV-DRV3 DRIVE POWER CABLE ASM 1
5 401-24437 SV-DRV3 CONTROL POWER CABLE ASM 1
6 401-24377 M6 MOTOR CABLE ASM 1
7 401-24381 M6 ENCODER CABLE ASM 1
8 401-24438 M6 SENSOR ASM 1
9 401-24489 M6 SENSOR RELAY CABLE ASM 1

- -
22. SYSTEM DIAGRAM (7)
1 31 4
8 1 2
A W G 2 4
J PH 7
( to .2/18 F3)
(to .1 4/1 8 D6)
S S 3 F U R - 2 6- 6
S S3F U R - 24 - 6
N S V C S B - 2 5- 2 P
/
/
/
/
N AV C - 2 5 - 3 P
/
M T CO NT 2
USP G-48
C N 3
A W G2 6
M 7
C N 3
T A8 4 10 N73 18 E9 36
SV D RV 4
C N 1
A W G2 6
G3FD-X0 3SN
RY3
+
TS4861N4020E500
M 7
C N 2
A W G 2 0
E 7
N A 3 H R SB - 2 4 -3 P
C N5
C N7
S E N7
A WG2 4
1 1
2 2
3 3
4 4
5 5
1
G ND
+ 24 V S VD 4 - EM R
2
D C2 4V
1
G ND
3
2
1 A 1
A 2
A 3
A 1
A 2
A 3
+ 24 VP
0 V2 4P
+ 2 4V
0 V2 4
1
+ 24 V
5
4
6
5
B 1 B 1
B 2
B 3
B 2
B 3
P UL SE -3 *
1 7
P UL SE -3
1 6
D IR - 3*
1 5
1 4
D IR - 3
0 V 24
3
R -P LS +
5
F -P LS +
6
F -P LS -
4
R -P LS -
A 1
A 2
B 1
A 3
B 2
A 1
A 2
A 3
B 2
B 1
B 2
B 1
A 3
A 2
A 1
D RI VE -3 *
6
D ER R- 3 *
1 2
D EN D- 3 *
1 1
D RE T- 3 *
7
A LM
1 5
S V- ON
1 3
I NP
1 4
A LM -R ST
1 0
A 5
A 4
B 3
B 4
B 5
A 5
A 4
B 5
B 4
B 3B 3
B 4
B 5
A 5
A 4
G N D
1 8
9
C -R ST
1 1
R -L MT
1 2
F -L MT
7
G ND
A 6
B 6
A 6
B 6B 6
A 6
O RG - 3
3
+ LM - 3
4
- LM - 3
5
S VD 4 _ CR S T
44
33
22
11
- CO M 1
8
+ CO M 1
1
66
55
1
2
3
4
5
M7 DF1B-4 ES-2.5RC(HRS)
DF1B-2428SC
DF1B-4 EP-2.5RC(H RS)
:
:
:
SV-D RV 4
SV-D RV 4
:1-1 318118-6(A MP)
CN3
: 5 5 5 7 - 0 6 R
:5556TL
E7
SEN 7
:
:
:
:
DF1B-2428SC
DF1B-6 ES-2.5RC(H RS)
DF1B-6 EP-2.5RC(H RS)
DF1B-2428PC
: 4 3 0 2 5 - 0 6 0 0
DF1B-2428PC:
CN5 :1318108-1 :43030-0007