NPM-W2 20170529.pdf - 第27页
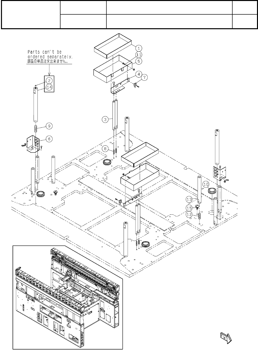
Ref No. Remarks R 1 Q'ty 1-C 本体部:NPM-W2 MainBody :NPM-W 2 イラスト No. Part No. 品 名 品 番 数量 R 2 パーツリスト Kit No. キット品番 Kit Name キット名称 N610154874AA Part Nam e 備 考 セク ショ ンNo . PARTS LIST Section No. R 3 SHEET 2 1 N210198125A…

1-C
本体部:NPM-W2
MainBody:NPM-W2
パーツレイアウト
Kit No.
キット品番
Kit Name
キット名称
N610154874AA
セクションNo.
PARTS LAYOUT
Section No.
--
S5
( KN610154874AA-26-3 )

Ref
No.
Remarks R
1
Q'ty
1-C
本体部:NPM-W2
MainBody:NPM-W2
イラスト
No.
Part No.
品 名品 番 数量
R
2
パーツリスト
Kit No.
キット品番
Kit Name
キット名称
N610154874AA
Part Name
備 考
セクションNo.
PARTS LIST
Section No.
R
3
SHEET
2
1 N210198125AB
TARGET
4
2 KXFB03KAA01
ROD
4
3 N210152694AA
BRACKET
2
4 MTPB004232AB
BOX
2
5 N210198154AB
BRACKET
2
6 N210142909AC
SENSOR(800mm)
2
7 MTKP005545AA
SCREW
4
8 XXE6D25FT
Hexagon socket set screw Cup point M6X25-45H SOB
SCREW
4
9 XXF12C40FT
Hexagon socket set screw Flat point M12X40-45H SOB
GROMMET
4
10 N510056670AA C-30-SG-36A-EP-UL
BOLT
2
11 N510000299AA
SSS 003 Hexagon socket button head screw M3X10-12.9 SOB
SCREW
6
12 XXF10C35FT
Hexagon socket set screw Flat point M10X35-45H SOB
ROD
6
13 N210152693AC
SHAFT
4
14 N510068948AA SETBT22-225-M12-N0-SC195(K04-055-02-1)
CAP
2
15 N510064471AA CP-30-BC-12-Black
S6
--
( KN610154874AA-26-3 )

1-D
本体部:NPM-W2
MainBody:NPM-W2
パーツレイアウト
Kit No.
キット品番
Kit Name
キット名称
N610154874AA
セクションNo.
PARTS LAYOUT
Section No.
--
S7
( KN610154874AA-26-4 )