CM101安装手册.pdf - 第54页
CM101-D 安装手册 1.3 周边装置和电缆的 连接 Pa ge 1- 36 B) 线路结构 No.2: 对应条码读取站 EJM5B -003E EJM5B- C-IMC01-A01-01

CM101-D
安装手册
1.3
周边装置和电缆的连接
Page 1-35
A)
线路结构
No.1:
对应
CM101
之间和以往机器
EJM5B-085E
EJM5B-C-IMC01-A01-01

CM101-D
安装手册
1.3
周边装置和电缆的连接
Page 1-36
B)
线路结构
No.2:
对应条码读取站
EJM5B-003E
EJM5B-C-IMC01-A01-01

CM101-D
安装手册
1.3
周边装置和电缆的连接
Page 1-37
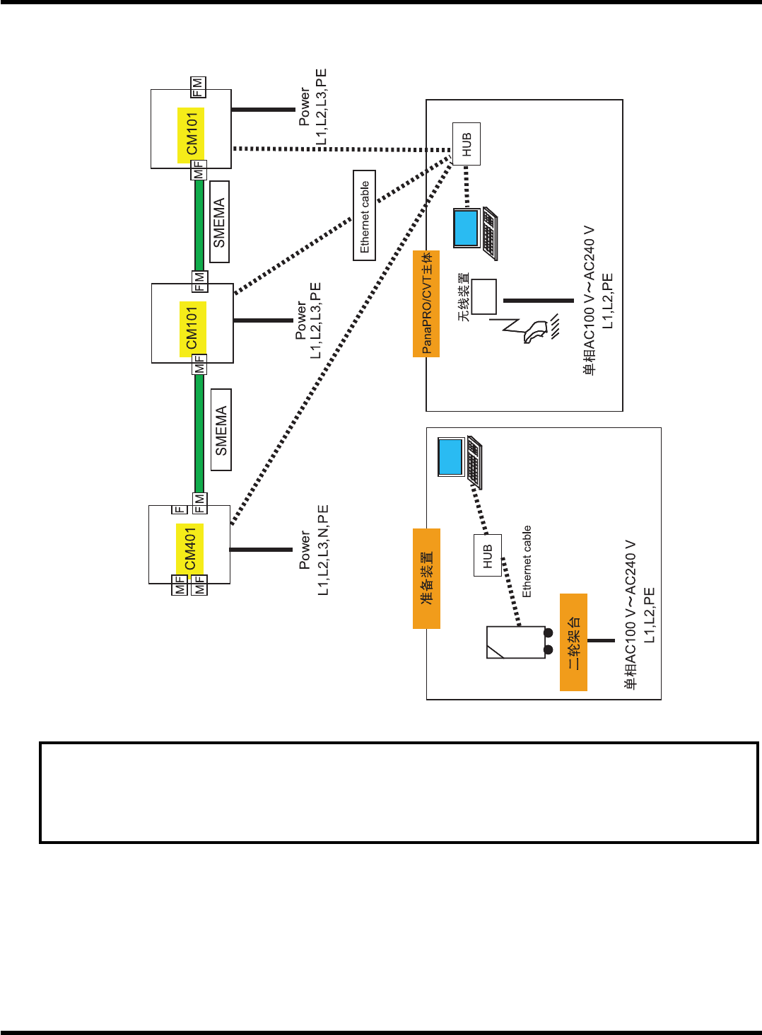
C)
线路结构
No.3:
对应
PanaPRO/CVT (
由客户准备
HUB
的情况
)
要求
请将
HUB
端口限制在
PT
系统及机械之间的通信。
未使用的端口请不要连接在公用电话交换回路网
(PSTN)
、局域网
(LAN)
及连接在类
似网络上的其它任何装置。
EJM5B-086C
EJM5B-C-IMC01-A01-01