KE-3010A_KE-3010AC_KE-3020VA_KE-3020VRA-Rev07.pdf - 第191页
- - REF.NO NOTE PARTNO DESCRIPTION Qty 1 HK-0 651200-80 MODULARKA PLA 1 2 400-73738 RFIDLANCABLE (4.5M)ASM 2 3 400-73033 SWITCHINGHUB 1 4 401-232 42 CPUBOARD 2 5 401-028 25 COPLACPUL ANCABLE…

- -
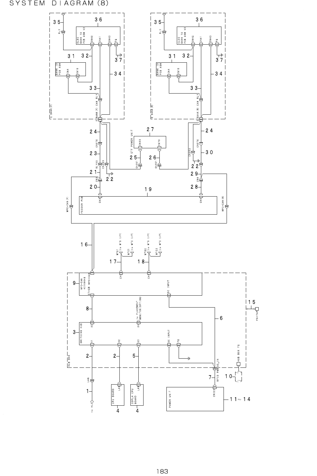
92.SYSTEMDIAGRAM(8)

- -
REF.NO NOTE PARTNO DESCRIPTION Qty
1 HK-0651200-80 MODULARKAPLA 1
2 400-73738 RFIDLANCABLE(4.5M)ASM 2
3 400-73033 SWITCHINGHUB 1
4 401-23242 CPUBOARD 2
5 401-02825 COPLACPULANCABLEASM 1
6 400-72814 MPCPOWERCABLEASM 1
7 401-13663 RFIDPWRCABLEASM 1
8 401-76606 LANCABLEASM 1
9 401-69048 MPC-CAN 1
10 400-03305 SHIELDINGTUBE 1
11 401-49489 POWERSUPPLYUNIT10ASM 1
12
#01
401-49490 POWERSUPPLYUNIT10(EN)ASM 1
13 401-49556 POWERSUPPLYUNIT20ASM 1
14
#02
401-49559 POWERSUPPLYUNIT20(EN)ASM 1
15 400-73740 RFIDCONTROLBOXFGCABLEASM 1
16 401-67791 MPCCANRLYCABLEASM 1
17 401-13666 RFIDBRANCH3CBLASM 1
18 401-13667 RFIDBRANCH4CBLASM 1
19 400-47560 FEEDERPCBASM 1
20 400-47481 FEEDERIFRELAY(F)CABLEASM 1
21 401-67784 FEEDERIFRELAY-03CABLEASM 1
22 401-13687 ELECBANKFGWIREASM 1
23 401-46392 E-FDRIFFCABLEASM 1
24 401-11734 ELECBANKRELAYWIREASM 1
25 401-09983 ETF(F)PWRCABLEASM 1
26 401-09984 ETF(R)PWRCABLEASM 1
27 401-14533 ETF_POWER_ASM 1
28 400-47482 FEEDERIFRELAY(R)CABLEASM 1
29 401-67785 FEEDERIFRELAY-04CABLEASM 1
30 401-46393 E-FDRIFRCABLEASM 1
31 401-69045 BANKIDPCBASM 1
32 401-67786 EFCPINPUTCABLEASM 1
33 401-67787 CANRLYBANKCABLEASM 1
34 401-92745 ELECBANKIFCABLEASMIFSV2 1
35 400-84841 EFARRANGECBL1BLACKETASM 1
36 401-87551 ELECBANK10PCBASMV2 1
37 400-84840 ELECBANKTOROLYFGWIREASM 1

- -
93.SYSTEMDIAGRAM(9)
C N 1 6 C N 3 9 F R O N T 3 9 ( R E A R 2 )
C N 3 8 F R O N T 3 8 ( R E A R 3 )
C N 1 5 C N 3 7 F R O N T 3 7 ( R E A R 4 )
C N 1 4 C N 3 3 F R O N T 3 3 ( R E A R 8 )
C N 3 2 F R O N T 3 2 ( R E A R 9 )
C N 1 3 C N 3 1 F R O N T 3 1 ( R E A R 1 0 )
C N 1 2 C N 2 7 F R O N T 2 7 ( R E A R 1 4 )
C N 2 6 F R O N T 2 6 ( R E A R 1 5 )
C N1 1 C N 2 5 F R O N T 2 5 ( R E A R 1 6 )
C N 1 0 C N 2 1 F R O N T 2 1 ( R E A R 2 0 )
C N 2 0 F R O N T 2 0 ( R E A R 2 1 )
C N 9 C N 1 9 F R O N T 1 9 ( R E A R 2 2 )
C N 8 C N 1 5 F R O N T 1 5 ( R E A R 2 6 )
C N 1 4 F R O N T 1 4 ( R E A R 2 7 )
C N 7 C N 1 3 F R O N T 1 3 ( R E A R 2 8 )
C N 6 C N 9 F R O N T 9 ( R E A R 3 2 )
C N 8 F R O N T 8 ( R E A R 3 3 )
C N 5 C N 7 F R O N T 7 ( R E A R 3 4 )
C N 4 C N 3 F R O N T 3 ( R E A R 3 8 )
C N 2 F R O N T 2 ( R E A R 3 9 )
C N 3 C N 1 F R O N T 1 ( R E A R 4 0 )
E L E C B A N K
L O W S I D E
P C B A S M
C N 1 6 C N 4 0 F R O N T 4 0 ( R E A R 1 )
C N 3 6 F R O N T 3 6 ( R E A R 5 )
C N 1 5 C N 3 5 F R O N T 3 5 ( R E A R 6 )
C N 1 4 C N 3 4 F R O N T 3 4 ( R E A R 7 )
C N 3 0 F R O N T 3 0 ( R E A R 1 1 )
C N 1 3 C N 2 9 F R O N T 2 9 ( R E A R 1 2 )
C N 1 2 C N 2 8 F R O N T 2 8 ( R E A R 1 3 )
C N 2 4 F R O N T 2 4 ( R E A R 1 7 )
C N 1 0 C N 2 3 F R O N T 2 3 ( R E A R 1 8 )
C N 9 C N 2 2 F R O N T 2 2 ( R E A R 1 9 )
C N 1 8 F R O N T 1 8 ( R E A R 2 3 )
C N 8 C N 1 7 F R O N T 1 7 ( R E A R 2 4 )
C N 7 C N 1 6 F R O N T 1 6 ( R E A R 2 5 )
C N 1 2 F R O N T 1 2 ( R E A R 2 9 )
C N 6 C N 1 1 F R O N T 1 1 ( R E A R 3 0 )
C N 5 C N 1 0 F R O N T 1 0 ( R E A R 3 1 )
C N 6 F R O N T 6 ( R E A R 3 5 )
C N 4 C N 5 F R O N T 5 ( R E A R 3 6 )
C N 3 C N 4 F R O N T 4 ( R E A R 3 7 )
T B 2
T B 1
T B 4
T B 3
C N 1
T B 2
T B 1
T B 4
T B 3
E M I T F
+ 2 4 V
C N 9
E B A N K S E N S E
E B A N K S E N S R
B A N K I D
P C B ( R F )
A S M
E L E C B A N K
U P S I D E
P C B A S M
C N 1
C N 2
C N 1 1
C N 1 7
C N 1
E B A N K
1
2
3 4
5
6 7 8 9 1 0 1 1 1 2 1 3 1 4 1 5 1 6 1 7 1 8
2 0
1 9
2 1
2 2 2 3 2 4 2 5 2 6 2 7 2 8 2 9 3 0 3 1 3 2 3 3 3 4 3 5