i3070series6_Site_Preparation+11-12.3.pdf.pdf - 第44页
6-12 Site Preparation 6 Power Requirem ents

Power Requirements 6
Site Preparation 6-11
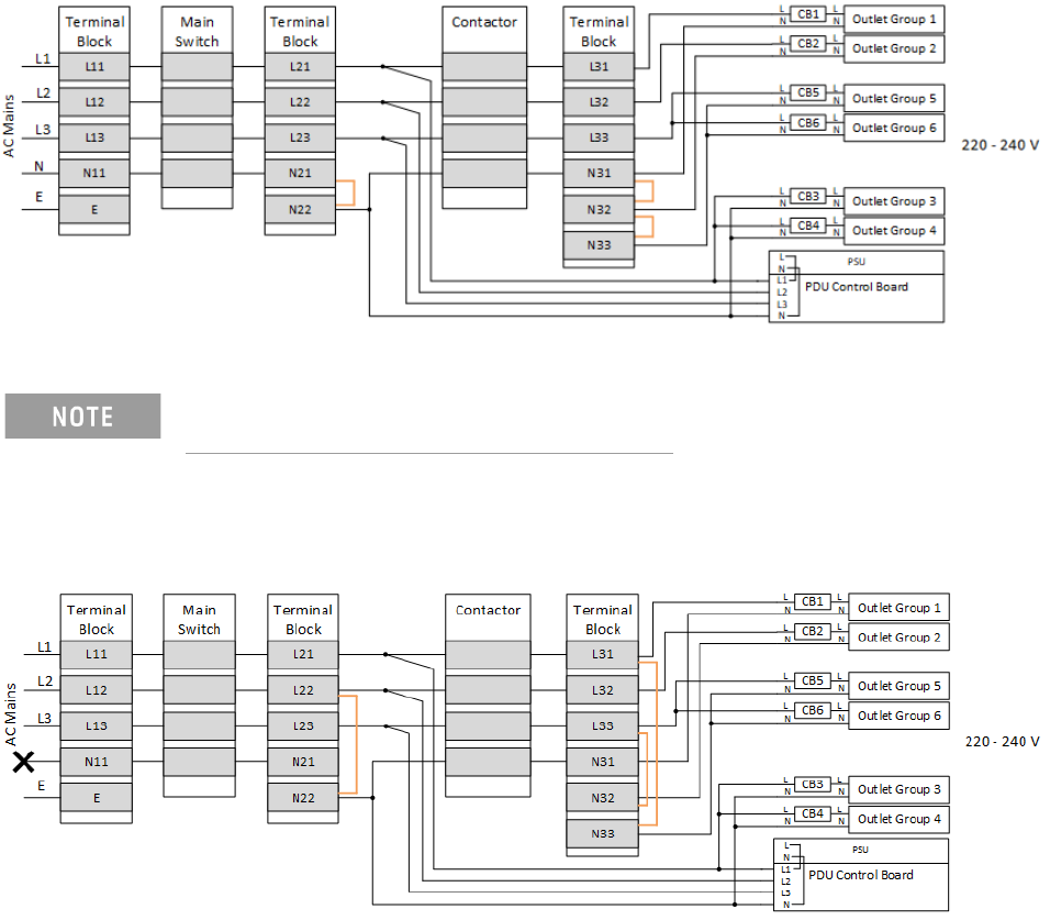
Wiring Diagrams
Note that the PDU phase configuration is determined by the location of the jumper,
as shown by the orange/green lines in the wiring diagrams (the colors do not
indicate the actual colors of the jumper wire).
Figure 6-5 Wiring diagram for 380–415 V input; 3-phase wye with neutral; 220-240 V output
voltage
Figure 6-6 Wiring diagram for 200–240 V; 3-phase wye or 3-phase delta
380-415 V output voltage is not supported.
6-12 Site Preparation
6 Power Requirements
