D3操作篇__N7201A587C.pdf - 第484页
NPM-D3 EJM6DC-MB-06O-09 生产数据 校正 操作篇 6-2-9 贴装坐标校正 2 6-2-9 -3 选择计测位置 计测所选择的位置,算出元件的中心 坐标或者基板上电极的中心坐标 。 ■计测位置的设定画面 ■计测方法和计测位置键 计测方法 使用键 元件 基板上的电极 1 点 2 点 4 点 计测 1 计测 3 中心 计测1 计测 3 中心 计测 2 计测 4 计测 2 计测 4 计测 2 计测 3 计测 1 计测 4 …

NPM-D3 EJM6DC-MB-06O-09
6-2-9-2
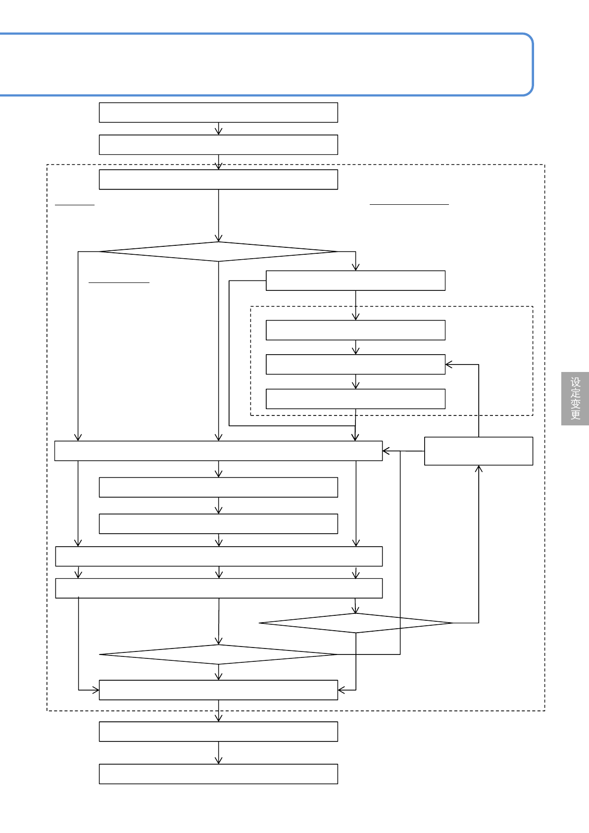
开始校正
搬送基板
指定贴装点
指定计测位置
移动贴装头照相机
微调
确定当前位置
最终计测
*)
计算补正值
是否使用上一次的校正数据
选择画像(识别 / 形状描绘)
微调
指定元件位置
搬送基板
校正结束
最终计测
*)
是否使用上一次的校正
数据
微调
确定修正位置
搬送基板。
步骤1~8
指定对贴装坐标进行校正的贴装点。
使用
不使用
<元件位置校正>
画面 步骤13~23
不使用
使用
<贴装坐标校正>画面
步骤8~27
YES
NO
YES
NO
选择中心
对准元件的中心位置。
选择计测1~4
调整元件的4个角等的4处计
测点的位置。
■使用基板来调整贴装位置。
选择设定元件位置
调整引线等的元件特定位置。
■使用基板和元件来调整贴装位置。
*)最终计测位置
选择计测1、3:计测1→3(最终)
选择计测2、4 : 计测2→4(最终)
选择计测1、2、3、4 :
计测1→2→3→4(最终)
选择设定元件位置 :
计测1→2(最终)

NPM-D3 EJM6DC-MB-06O-09
生产数据
校正
操作篇
6-2-9
贴装坐标校正 2
6-2-9-3
选择计测位置
计测所选择的位置,算出元件的中心坐标或者基板上电极的中心坐标。
■计测位置的设定画面
■计测方法和计测位置键
计测方法 使用键 元件 基板上的电极
1点
2点
4点
计测1
计测3
中心
计测1
计测3
中心
计测2
计测4
计测2
计测4
计测2计测3
计测1计测4
编带的流向
+
-
+
-
+
-
+
-
编带的流向
编带的流向
编带的流向
编带的流向
计测2
计测1计测4
编带的流向
+
-
+
-

NPM-D3 EJM6DC-MB-06O-09
6-2-9-4
通过元件进行校正(计测方法: 1点)1
1
2
把基板设置在基板传入口
1
3
选择校正模式
●以下以选择
为前提进行说明。
● 都需要进行。