MSR 规格说明书.pdf - 第40页
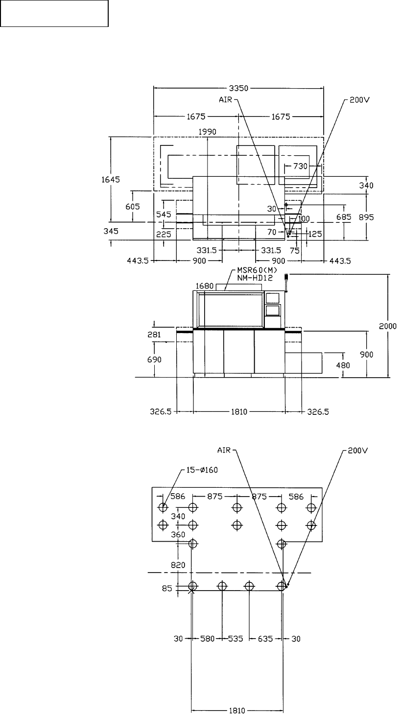
- 34 - MSR 2001.4.1 12.1 MSR 60 (M) (1) 平面尺寸以及空气压、电源输入位置 (2) 调整螺栓配置图 12 . 尺寸图 尺寸图 尺寸图 尺寸图

- 33 -
MSR 2001.4.1
11.5 两种颜色信号灯
两种颜色信号灯两种颜色信号灯
两种颜色信号灯
11.5.1 亮灯内容
亮灯内容亮灯内容
亮灯内容
红
红红
红 (黄) 黄(白)
吸着错误
搬送错误
元件识别错误
元件断档停止: 忽亮忽灭
设备动作异常
安全停止
元件断档预告: 忽亮忽灭
吸嘴不良注意
等待基板
※
( ) 内是海外标准规格。
11.5.2 亮灯颜色
亮灯颜色亮灯颜色
亮灯颜色
※ ( ) 内是海外标准规格。
11.6 警报器
警报器警报器
警报器
信号灯红灯时进行对应。
(
闪烁、鸣叫
)
红
红红
红(黄
黄黄
黄)
黄
黄黄
黄(白
白白
白)

- 34 -
MSR 2001.4.1
12.1 MSR 60 (M)
(1)
平面尺寸以及空气压、电源输入位置
(2)
调整螺栓配置图
12 . 尺寸图
尺寸图尺寸图
尺寸图

-
35 -
MSR 2001.4.1
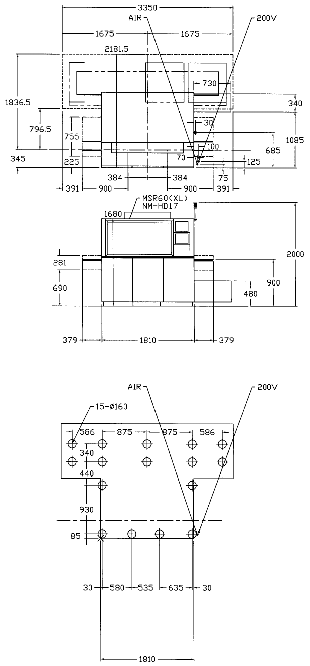
12.2 MSR 60 (XL)
(1) 平面尺寸以及空压、电源输入位置
(2) 调整螺栓配置图