JM-20_操作手册1.pdf - 第87页
操作手册 I 4-47 4-9 管道系统图 ( 1 )管道系统图(台架,基盘传送 ) No. 产品编号 产品名称 ① P A630750300 AIR CYLINDER ② PC015203000 SPEED CONTROLL ER ③ PV0151 170A0 SELECTOR ④ PX055104000 SILENCER ⑤ PV010505000 MECHANICAL V AL VE ⑥ PX050501000 SILENCER …

操作手册 I
4-46
真空泵分解图
No. 名称 No. 名称
1 壳 10 O 环 S-67
2 泵头护罩 11 密封圈
3 泵头盘 12 排气阀按压件
4 碗形密封气缸 13 排气阀
5 连杆 14 防止吸气阀碰触胶垫
6 固定器 15 O 环 P-10
7 碗形密封垫 16 内六角螺栓(M5×20)
8 吸气阀 17 平头小螺钉(M4×8)
9 连接管 18 圆头小螺钉(M3×5)

操作手册 I
4-47
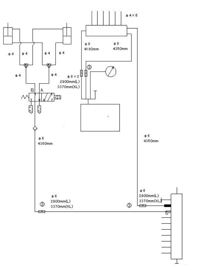
4-9 管道系统图
(1)管道系统图(台架,基盘传送)
No.
产品编号 产品名称
①
PA630750300 AIR CYLINDER
②
PC015203000 SPEED CONTROLLER
③
PV0151170A0 SELECTOR
④
PX055104000 SILENCER
⑤
PV010505000 MECHANICAL VALVE
⑥
PX050501000 SILENCER
台架起重机(后侧)
连接器 BR(后侧)
顶推销(后侧) 顶推销(前侧)
连接器 BR(前侧)
台架起重机(前侧)
挡块
检查阀
检查阀
CAL 块
压力计
多支管
向贴片头周围
耦合器
手动阀
气路元件

操作手册 I
4-48
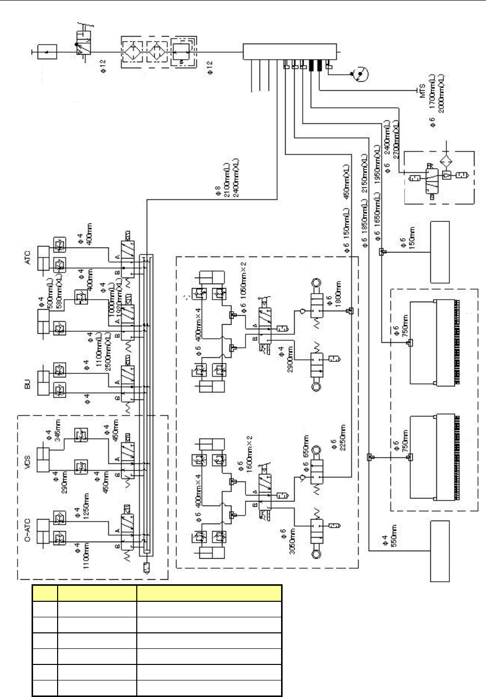
(2) 管道系统图(Head、真空泵)
吸嘴
负压计
贴片头升起气缸
阀单元
真空泵
检查阀
向台架基板传送
多支管