JM-20_操作手册1.pdf - 第89页
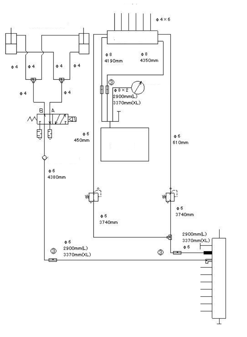
操作手册 I 4-49 (3) 管道系统图( Head 、真空泵)把持压力调整选项时 气缸 检查阀 吸嘴 贴片头升起气缸 阀单元 负压计 真空泵 检查阀 电动气动变换器 向台架基板传送 多支管

操作手册 I
4-48
(2) 管道系统图(Head、真空泵)
吸嘴
负压计
贴片头升起气缸
阀单元
真空泵
检查阀
向台架基板传送
多支管

操作手册 I
4-49
(3) 管道系统图(Head、真空泵)把持压力调整选项时
气缸 检查阀
吸嘴
贴片头升起气缸
阀单元
负压计
真空泵
检查阀
电动气动变换器
向台架基板传送
多支管

操作手册 I
5-1
5 生产时的各项处理、错误显示
在机器临时停止,画面上显示错误原因时的处理方法。
5-1 无元件
发生无元件的停止时间,根据操作选项的设置而不同。
<勾选“发生无元件暂停”时>
发生无元件后立即显示以下画面,装置暂停。
<未勾选“发生无元件暂停”时>
将可贴片元件全部贴片后,显示以下画面,装置暂时停止。
错误因素、原因 错误的处理方法
1 无元件 补充完元件,或将错误的原因(带子堵塞等)排除
• 处理完后,选择「重试」,按下[开始开关]。
2 元件吸取错误。
(送料带剥离堵塞、传送不畅等造成的吸取位置偏
离等)
3 元件吸取重试超时