5OM-1603-005_w.pdf - 第155页

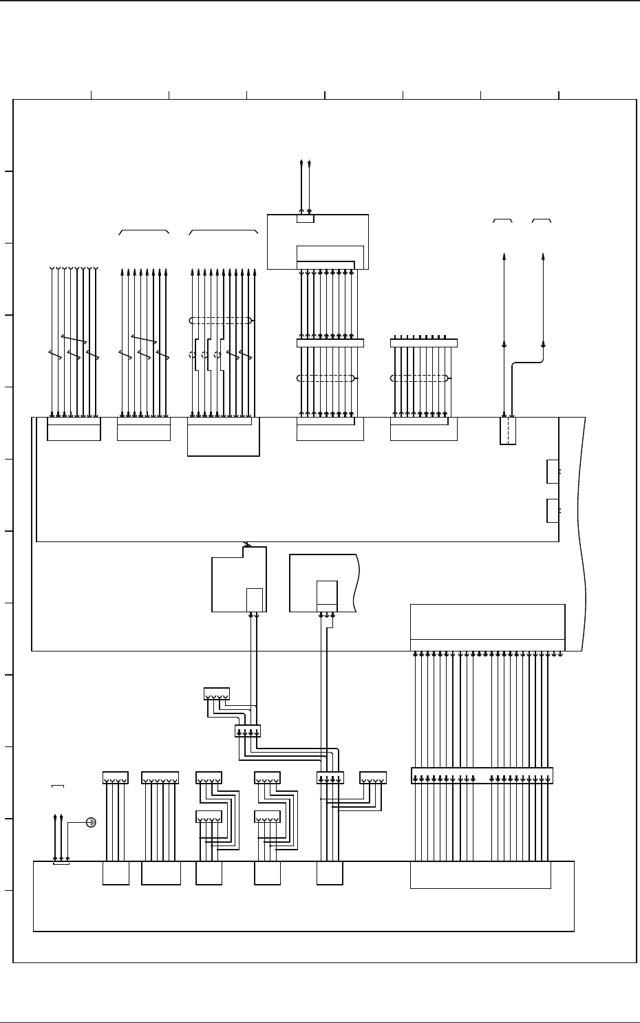
5OM-1603 4-36 1 102-003B(M914WR---0002) Recognition Connection Diagram 2 14 13 CN3 1 3 2 5 4 6 7 9 PIO 6 1 19 3 8 7 17 20 13 12 9 18 2 10 Trig_3 (IN) PIO_0 Strobe_1(OUT) Trig_2 (IN) PIO_1 PIO_3 Strobe_3(OUT) Trig_0 (IN) …

100%1 / 209
5OM-1603
4-35
1108-005G(M914WR---0001)
Recognition Connection Diagram 1
1
2 3 4 5 6 7 8 9 10 11 12
A
B
C
D
E
F
G
H
:1
CPU1
U91
U92
3
L122
L222
AC200V
X9101
[B-/01/6G]
D91
U190
G21
X9109
X9203
1
2
3
5
6
7
4
8
+TD
-TD
+RD
-RD
N.C
+RD
+RD
+RD
LAN1
1
2
3
5
6
7
4
8
+TD
-TD
+RD
-RD
N.C
+RD
+RD
+RD
1
6
2
3
8
5
7
13
RED
R-GND
GREEN
B-GND
G-GREEN
BLUE
GND
H-SYNC
VGA
10
14
FG
SYNC-GND
V-SYNC
LAN2
1
2
3
5
6
7
4
8
CD
RXD
TXD
DSR
DTR
GND
RTS
CTS
COM1
9
FG
RI
1
2
3
5
6
7
4
8
9
FG
1
2
3
5
6
7
4
8
9
FG
N.C
TXD
RXD
N.C
N.C
S.G
N.C
N.C
N.C
CN1
U95
1
2
GND
48V
X9107
:2
:3
:4
:5
:6
:7
:8
X12502:1
:2
:3
:4
:5
:6
:7
:8
X7309:1
:6
:2
:7
:3
:8
:5
:13
:10
:14
:FG
X9108
X9104
X9102
1
2
3
5
6
7
4
8
CD
RXD
TXD
DSR
DTR
GND
RTS
CTS
COM2
9
FG
RI
1
2
3
5
6
7
4
8
9
FG
X9102
USB3
X19105
[F-/01/10D]
N74F
X17805
X19106
N74B
X18205
[F-/11/8A]
U81
CPU2
[F-/01/1D]
U165
10H
48H
[B-/02/11G]
X9501X9502
X19103
X19102
X:CPU1 LINE LAN1
USB
USB
[F-/01/10G]
+12VDC
COM
+5VDC
P4 P5
COM
+12VDC
COM
+5VDC
P6
P7
COM
1
2
3
4
+12V DC
COM
P2 P3
1
2
3
4
P8
COM
COM
+12VDC
+12VDC
+12VDC
COM
+5VDC
1
2
3
4
COM
1
2
3
4
Power Supply Unit
1,3,5,7,9
2,4,6,8,10
Upper Side
Lower Side
40P
DOM
IDE1
USB1 USB2
Lower Side Upper Side
AC Inlet
X9105
X9106
1
2
3
4
AUX
COM
COM
+3.3VDC
COM
5
6
+5VDC
+3.3VDC
1
2
3
4
1
2
3
4
1
2
3
4
1
2
3
4
2
NC
1
COM
+5V DC
1
2
3
4
1
2
3
4
5
6
7
8
9
10
11
12
13
14
15
16
17
18
19
20
+3.3VDC
COM
+5VDC
PWR OK
+5V SB
+12VDC
-12VDC
PS-ON#
-5VDC
+3.3VDC
+3.3VDC
COM
COM
COM
COM
COM
COM
+5VDC
+5VDC
+5VDC
1
2
3
4
5
6
7
8
9
10
11
12
13
14
15
16
17
18
19
20
21
22
23
24
+3.3VDC
COM
+5VDC
PWR OK
+5V SB
+3.3VDC
COM
COM
+5VDC
+12VDC
+12VDC
+3.3VDC
+3.3VDC
-12VDC
PS-ON
COM
COM
COM
COM
NC
+5VDC
+5VDC
+5VDC
COM
P1
Machine Front Side LAN Panel
Image Changer
Lighting Control PCB
Front Panel
Front Panel
Front Panel
PCI Slot
PCI Slot
Recognition Board
Touch Panel Monitor (Rear)
Touch Panel Monitor (Front)
CPU1
Back Plane Board
5OM-1603
4-36
1102-003B(M914WR---0002)
Recognition Connection Diagram 2
14
13
CN3
1
3
2
5
4
6
7
9
PIO
6
1
19
3
8
7
17
20
13
12
9
18
2
10Trig_3 (IN)
PIO_0
Strobe_1(OUT)
Trig_2 (IN)
PIO_1
PIO_3
Strobe_3(OUT)
Trig_0 (IN)
Trig_1 (IN)
PIO_2
Strobe_2(OUT)
+5V_PIO
X9202
X9503
U95
U92
Strobe_0(OUT)
GND
4
2
7
10
1
5
8
11
3
6
9
12 VD-
HD+
Video-
TRGER
GND
HD-
GND
-
VD+
+12V
Video+
-
4
2
7
10
1
5
8
11
3
6
9
12 VD-
HD+
Video-
TRGER
GND
HD-
GND
VD+
+12V
Video+
P.S
-
Video+
+12V
VD+
-
GND
HD-
GND
TRGER
Video-
HD+
VD-12
9
6
3
11
8
5
1
10
7
2
4
VIDEO-Cam3
CTRL2-Cam3
HDrive-Cam3
VDrive-Cam2
VIDEO-Cam1
VDrive-Cam4
HDrive-Cam4
CTRL1-Cam3
VDrive-Cam3
GND
CTRL1-Cam2
CTRL2-Cam2
CTRL1-Cam1
CTRL1-Cam4
CTRL2-Cam4
+12V
VIDEO-Cam4
CTRL2-Cam1 24
22
21
20
19
18
16
15
2
13
12
11
10
9
7
4
3
1
25
26VDrive-Cam1
HDrive-Cam1
4
2
7
10
1
5
8
11
3
6
9
12 VD-
HD+
Video-
TRGER
GND
HD-
GND
VD+
+12V
Video+
P.S
CAMERA
X9201
-X3601
-X6101
-X6101
+12V 23
GND 6
VIDEO-Cam2 5
HDrive-Cam2 17
-X13601
GND 8
GND 14
-X3601
-X13601
ROBOT CABLE
ROBOT CABLE
:2
:12
:9
:6
:3
:11
:8
:5
:1
:7
:4
:2
:12
:9
:6
:3
:11
:8
:5
:1
:7
:4
:15
:15
8
10
11
12
PCI-bus
Slot3
CPU1
B61(1)
B36(1)
B36(2)
B61(2)
1
2 3 4 5 6 7 8 9 10 11 12
A
B
C
D
E
F
G
H
PEC Recognition Light ON Signal 2
PEC Camera Capture Trigger 1
PIO_3(General Purpose)
PIO_2(General Purpose)
PEC Camera Capture Trigger 2
Component Camera Capture Trigger 2
PIO_0(General Purpose)
PEC Recognition Light ON Signal 1
GND
Component Recognition Light ON Signal 2
Component Recognition Light ON Signal 1
PIO_1(General Purpose)
+5V
Component Camera Capture Trigger 1
Recognition Board 1
(Frame Grabber 1)
Connector Case
Connector Case
Connector Case
Connector Case
Connector Case
Connector CaseConnector Case
Lighting Control Board
Component Recognition Camera (1)
PEC Recognition Camera(1)
PEC Recognition Camera (2)
Component Recognition Camera (2)
5OM-1603
4-37
1102-003A(M914WR---0003)
Recognition Connection Diagram 3
Shield
Shield
U94
U95
CH5 Action A Phase Input+
B36
B35
B34
B33
B27
B26
B25
CH6 Action B Phase Input-
CH6 Action A Phase Input+
CH6 Action B Phase Input+
CH5 Action B Phase Input-
CH6 Action A Phase Input-
CH5 Action B Phase Input+
CH5 Action A Phase Input-
72
71
70
69
64
63
62
61
B28
CH2 Action A Phase Input+
B20
B19
B18
B17
A35
A34
A33
CH4 Action B Phase Input-
CH4 Action A Phase Input+
CH4 Action B Phase Input+
CH2 Action B Phase Input-
CH4 Action A Phase Input-
CH2 Action B Phase Input+
CH2 Action B Phase Input-
16
15
14
13
80
79
78
77
A36
A20
CH6 Single Shot Output
FG
Connector Case
GND
TRIG-Y1
TRIG-Y2
GND
TRIG-X1
5
4
3
2
1
21
22
23
24
29
30
31
32
41
91
92
93
43
CH4 Single Shot Output
CH2 Single Shot Output
CH0 Action A Phase Input-
CH0 Action A Phase Input+
CH0 Action B Phase Input+
GND
GND
CH5 Single Shot Output
A04
B04
B05
B06
CH1 Action A Phase Input-
CH0 Action B Phase Input-
CH1 Action B Phase Input+
CH1 Action A Phase Input+
CH1 Action B Phase Input-
A08
A17
A18
A19
A25
A27
A28
A29
Connector Case
4
3
2
1
GND
GND
TRIG-X2
8
7
6
Connector Case
45
CH0 Single Shot Output
A04
GND
CH1 Single Shot Output
GND
44A05
GND
Connector Case
4
3
2
1
Y1 Action A Phase Input+
Y1 Action A Phase Input-
X1 Action A Phase Input+
X1 Action A Phase Input-
Y1 Action B Phase Input+
Y1 Action B Phase Input-
X1 Action B Phase Input+
X1 Action B Phase Input-
5
6
7
8
Y2 Action A Phase Input+
Y2 Action A Phase Input-
X2 Action A Phase Input+
X2 Action A Phase Input-
Y2 Action B Phase Input+
Y2 Action B Phase Input-
X2 Action B Phase Input+
X2 Action B Phase Input-
5
6
7
8
A03
46
A08
41
B03 94
B08
89
CN4
OUT4-2 PEC Recognition Coaxial
OUT4-1 PEC Recognition Ring
OUT5-2 Head Lighting B
OUT4-4 Reserved
OUT5-1 Head Lighting A
CN7
OUT4-3 PEC Recognition OP
1
2
3
4
5
6
NC
8
OUT5-3 Head Lighting C
7
+48V
10
+48V
9
-E39(1)
OUT6-2 PEC Recognition Coaxial
OUT6-1 PEC Recognition Ring
OUT7-2 Head Lighting B
OUT6-4 Reserved
OUT7-1 Head Lighting A
CN8
OUT6-3 PEC Recognition OP
1
2
3
4
5
6
NC
8
OUT7-3 Head Lighting C
7
+48V
10
+48V
9
<Robot Cable>
-E39(2)
2-X1E39
<Robot Cable>
PEC Recognition Lighting (Coaxial)
1
+48V
PEC Recognition Lighting (Ring)
1-X1E39
2
3
1
-E39
2
+48V
PEC Recognition Lighting (OP)
:A1
:A4
:A3
:A2
:A5
:A6
-X12501
PEC Recognition Lighting (Coaxial)
1
+48V
PEC Recognition Lighting (Ring)
2
3
1
-E39
2
+48V
PEC Recognition Lighting (OP)
:A1
:A4
:A3
:A2
:A5
:A6
-X12501
:1
:2
:3
:4
:5
:6
:7
:10
:9
:8
:11
:12
:1
:2
:3
:4
:5
:6
:7
:10
:9
:8
:11
:12
To -U24
X9508
X9507
X29401
Shield
Shield
X19401
X9504
X9401
PCI bus
SLOT 1
Counter Board
Lighting Control Board
PEC Recognition
Lighting
PEC Recognition
Lighting
CPU1
1
2 3 4 5 6 7 8 9 10 11 12
A
B
C
D
E
F
G
H