KE2020取扱説明書VER.2.01.和文Rev.08.pdf - 第620页
9 - 4 ● 項目を選択すると、それぞれの項目に応じたダイアログが表示されます。 各ダイアログの中で(必要が有れば)パラメータを選択、または設定し実行させます。 MSパラメータの “オプション” 設定でチェックされていない (装着されていない) ユニット は、選択できません。 マシンセットアップの“使用ユニット”での設定には影響しません。 (チェックされていない(使用しない)ユニットも選択可能) MTC 、 MT S は、マシンセ…

9 - 3
2) 制御
◇
◇◇
◇ヘッド
ヘッドヘッド
ヘッド
図
図図
図 9-1-2
ヘッドの項目
ヘッドの項目ヘッドの項目
ヘッドの項目
◇ 搬送系
搬送系搬送系
搬送系
図
図図
図 9-1-3
搬送系の項目
搬送系の項目搬送系の項目
搬送系の項目
◇
◇◇
◇画像
画像画像
画像
図
図図
図 9-1-4
画像の項目
画像の項目画像の項目
画像の項目
◇
◇◇
◇供給装置
供給装置供給装置
供給装置
図
図図
図 9-1-5
供給装置の項目
供給装置の項目供給装置の項目
供給装置の項目
◇
◇◇
◇その他
その他その他
その他
図
図図
図 9-1-6
その他の項目
その他の項目その他の項目
その他の項目

9 - 4
● 項目を選択すると、それぞれの項目に応じたダイアログが表示されます。
各ダイアログの中で(必要が有れば)パラメータを選択、または設定し実行させます。
MSパラメータの“オプション”設定でチェックされていない(装着されていない)ユニット
は、選択できません。
マシンセットアップの“使用ユニット”での設定には影響しません。
(チェックされていない(使用しない)ユニットも選択可能)
MTC、MTS は、マシンセットアップの“使用ユニット”で
機種が設定されていない(装着されていない)と選択できません。
◇
◇◇
◇ヘルプ
基本的な操作は、「3.3 基本操作」を参照して下さい。
注意
注意注意
注意 :

9 - 5
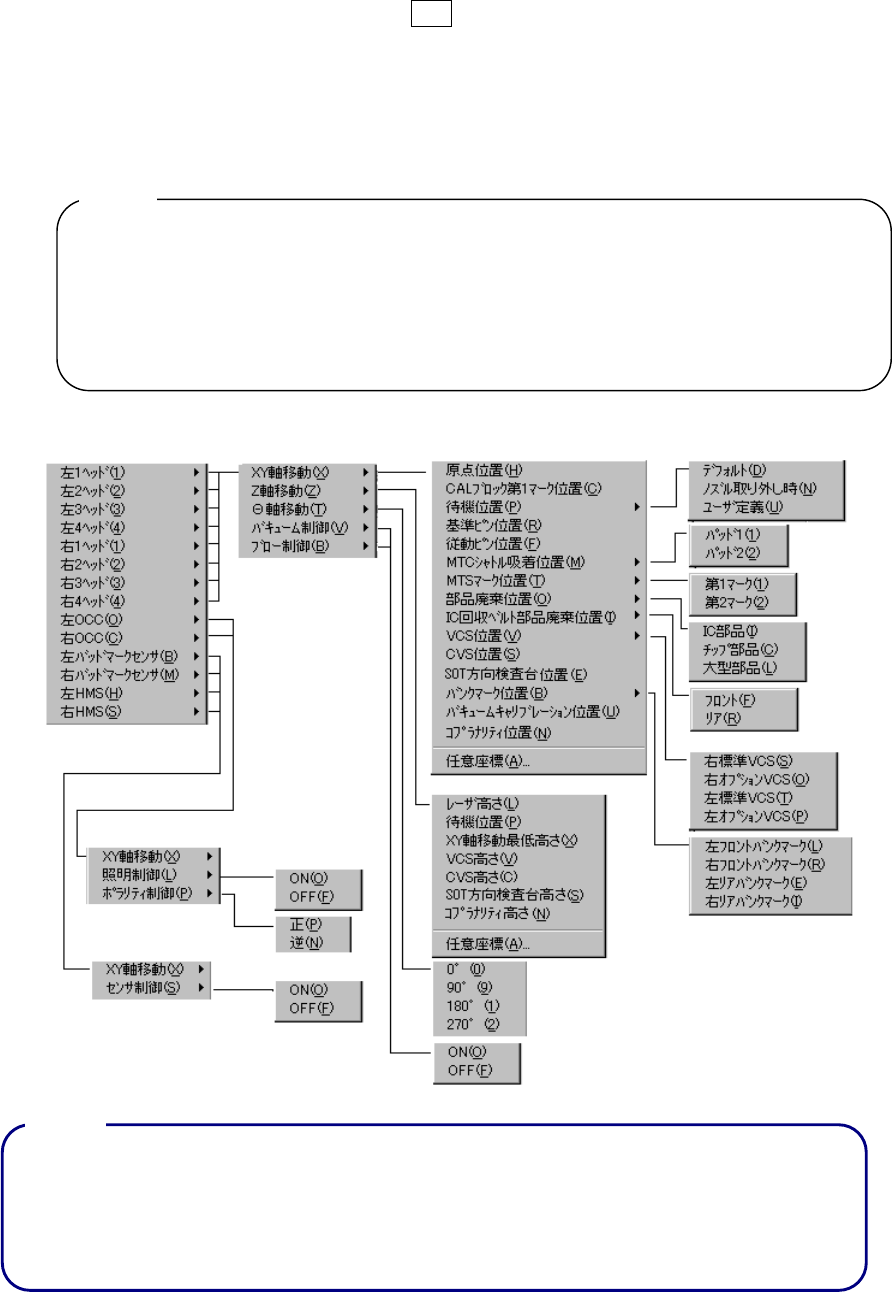
(3) ヘッド制御メニュー
① 起動方法
トラックボールの右クリック又は、F9キーを押すとポップアップメニューが表示され、
メニュー選択により実行します。
MSパラメータの“オプション”設定でチェックされていない(装着されていない)ユニ
ットは、それに対応するメニューは表示されません。
マシンセットアップの“使用ユニット”での設定には影響しません。(チェックされてい
ない(使用しない)ユニットも表示されます)
1) MTC、MTS、IC回収ベルトは、マシンセットアップの“使用ユニット”で機種が
設定されていない(装着されていない)と表示されません。
2) ポップアップメニュー表示中は、HOD キーは無効です。
3) 選択されている制御ユニットが、移動出来ない位置のときには、選択出来なくなりま
す。(グレイ表示)
② メニュー内容
*1.表示されるメニューは、機種により異なります。[次頁(図 9-1-7-1.機種別制御ユニット
表示)参照]
*2. 表示されるメニューは、“工場出荷時の装着” “マシンセットアップの設定”等によ
り異なります。
注意
注意注意
注意 :
注意
注意注意
注意 :