KE2020取扱説明書VER.2.01.和文Rev.08.pdf - 第787页
14 - 6 14-2-4. エアフィルタ エアフィルタ エアフィルタ エアフィルタ(MNLA/FMLA (MNLA/FMLA (MNLA/FMLA (MNLA/FMLAヘッド) ヘッド) ヘッド) ヘッド) 14-2-4-1. MNLA ヘッド ヘッド ヘッド ヘッド 1. Z スライドシャフト①の止めねじ②をゆるめて,ノズルアウタシャフト③を抜きます。 2. フィルタ④の汚れを点検して下さい。 3. 汚れ等があれば,ノズルアウタシャ…

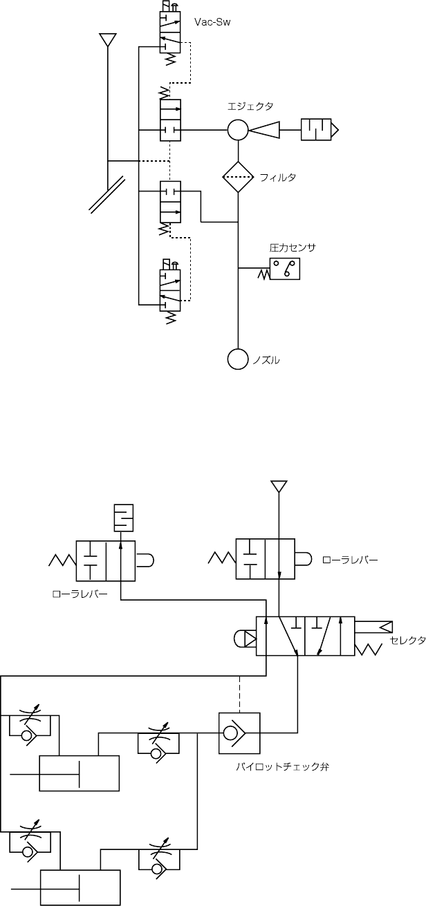
14 - 5
(2)
配管系統図(ヘッド)
Blow-Sw
P
ø8
(3)
配管系統図(一括交換台,
4
ケ所共通)
ø6
ø6
ø6
ø6
ø6
ø6
P

14 - 6
14-2-4. エアフィルタ
エアフィルタエアフィルタ
エアフィルタ(MNLA/FMLA
(MNLA/FMLA(MNLA/FMLA
(MNLA/FMLAヘッド)
ヘッド)ヘッド)
ヘッド)
14-2-4-1. MNLA
ヘッド
ヘッドヘッド
ヘッド
1. Z スライドシャフト①の止めねじ②をゆるめて,ノズルアウタシャフト③を抜きます。
2. フィルタ④の汚れを点検して下さい。
3. 汚れ等があれば,ノズルアウタシャフト③からフィルタ④を交換します。
4. ノズルアウタシャフト③を Z スライドシャフト①に差し込み,止めねじ②でしっかり固
定します。
フィルタ④ 品番:E3052729000
危険
不意の起動による事故を防ぐため,電源を切ってから行って下さい。
③
④
①
②

14 - 7
14-2-4-2. FMLA
ヘッド
ヘッドヘッド
ヘッド
1. Z スライドシャフト①の止めねじ②をゆるめて,ノズルアウタシャフト③を抜きます。
2. フィルタ④の汚れを点検して下さい。
3. 汚れ等があれば,ノズルアウタシャフト③からフィルタ④を交換します。
4. ノズルアウタシャフト③を Z スライドシャフト①に差し込み,止めねじ②でしっかり固
定します。
フィルタ④ 品番:E3052729000
危険
不意の起動による事故を防ぐため,電源を切ってから行って下さい。
③
④
①
②