2050-2060.pdf - 第205页
第 4 章 生产程序制作 Rev00 4-59 4-3-6 吸取数据 可指定供给各元件的位置和吸取位置。 安装在送料器台上的元件供给装置,有带状送料器、管状送料器、散件送料器、托盘支架、D TS,以及作为其他元件的供给装置的MTC和MTS。 在1个送料台上,用于送料器设置的孔有39个, 在送料器前端的销所插入的孔的编号即为该送 料器的配置编号。 ※ 统一交换台上标有上下 2 排编号。统一交换台安装在前面时,上排编号即为送料器 的设置编号…

第 4 章 生产程序制作 Rev00
4-58
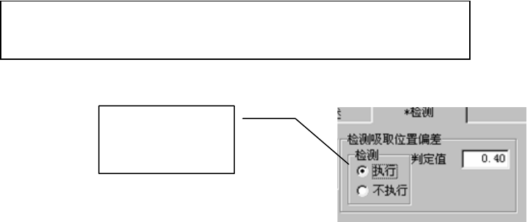
6) 检测吸取位置偏差
使用此项功能,可以吸嘴中心为准,检测元件中心的偏差是否超过判定值。
但此项功能只限纸带送料器有效。除此之外,显示无效。
需要使用该项功能来检测元件的吸取位置偏移时,请选择[执行],并输入判定值。
判定值的输入范围为:0~元件外形的纵向尺寸。(元件供给角度为90°、270°时,元件的外
形尺寸为横向)。
[执行]检查时,默认判定值为:
设定值,在程序编辑的环境设置中进行设置。默认值为 50%。
元件外形纵向尺寸(或外形横向尺寸)÷2×(设定值/100)
选择[执行]后,可
自动设置默认值。

第 4 章 生产程序制作 Rev00
4-59
4-3-6 吸取数据
可指定供给各元件的位置和吸取位置。
安装在送料器台上的元件供给装置,有带状送料器、管状送料器、散件送料器、托盘支架、D
TS,以及作为其他元件的供给装置的MTC和MTS。
在1个送料台上,用于送料器设置的孔有39个,在送料器前端的销所插入的孔的编号即为该送
料器的配置编号。
※ 统一交换台上标有上下 2 排编号。统一交换台安装在前面时,上排编号即为送料器
的设置编号,安装在后面时,下排编号即为送料器的设置编号。
※ 吸取位置根据优化将被自动配置,在下列情况时,请用手动进行配置。
●固定送料器的配置时。
●进行优化后,变更送料器的配置时。
当读入其他机型的生产程序文件时,有的机型基准坐标不相同,有时需要重新计算吸取
数据中的吸取坐标。因此,如果读入其他机种的生产程序时,务必再确认吸取坐标。
4-3-6-1 吸取数据画面的显示
显示吸取数据,先打开一览表画面。
图 4-3-21 吸取数据 一览表画面
注意

第 4 章 生产程序制作 Rev00
4-60
双击元件名或点击画面左侧的“表格”标签,打开以下的表格画面。
元件名、包装方式、供给装置分别显示输入在贴片数据及元件数据中的数值。
可在表格画面中编辑“角度”、“供给”、“编号”、“型号”、“通道”、“吸取坐标”、
“状态”7个项目。
图 4-3-22 吸取数据 表格画面
例) 配置在前面 41 号。
(1)表格画面中的操作
<1>在表格画面上,从“供给”的下拉式一览表中选择“正面”。
<2>输入送料器“编号”41。