JX-300LED_使用说明书.pdf - 第564页
第 2 部 功能详解篇 第 8 章 手动控制 8-2-2 退出手动控制 从菜单栏中选择“文件” / “退出”,或选择命令按钮的“退出”,可显示退出的询问画面。 图 8-2-2-1 安全方向设置的确认画面 “确定”: 执行 I/O 安全方向设置后退出。 例如, Head 带有吸嘴时,将吸嘴放回 ATC 后, 退出手动 控制画面。 “取消”:返回手动控制画面。 选择“确定”后,则轴会移动并开始各 I /O 的安全方向设置。 在选择“确定”前…

第 2 部 功能详解篇 第 8 章 手动控制
8-2 启动与退出手动控制
8-2-1 启动手动控制
从菜单栏中选择“设置”/“手动控制”后,可显示下列手动控制初始画面。
选择 [显示] → [设置值一览显示] 、或 [构成图] 切换画面。
图8-2-1-1 手动控制初始画面
显示构成图
显示构成图一览表
※注
8-2

第 2 部 功能详解篇 第 8 章 手动控制
8-2-2 退出手动控制
从菜单栏中选择“文件”/“退出”,或选择命令按钮的“退出”,可显示退出的询问画面。
图8-2-2-1 安全方向设置的确认画面
“确定”:执行I/O安全方向设置后退出。例如,Head带有吸嘴时,将吸嘴放回ATC后,退出手动
控制画面。
“取消”:返回手动控制画面。
选择“确定”后,则轴会移动并开始各 I/O 的安全方向设置。
在选择“确定”前,请务必确认无人在进行装置内部的作业。
此外,为了避免人身伤害,在运行过程中,切勿将手放入装置内部,也不要将
脸和头靠近装置。
警告
8-3

第 2 部 功能详解篇 第 8 章 手动控制
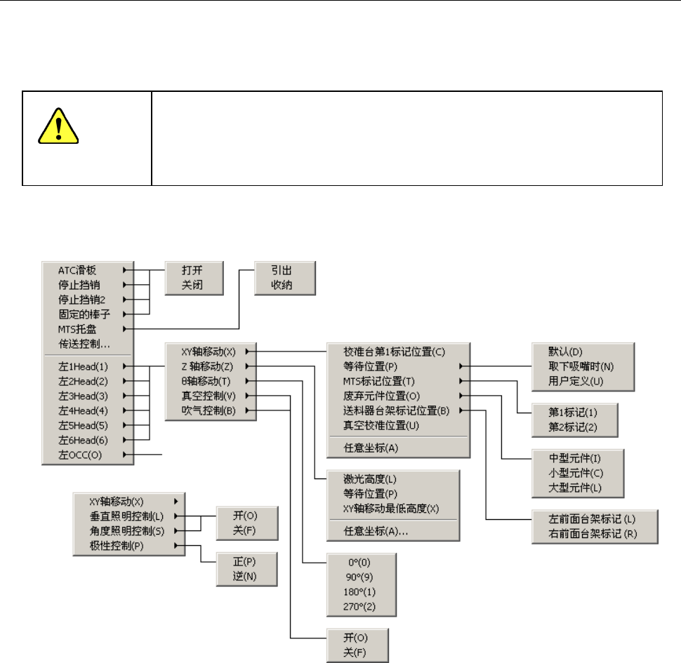
8-3 Head 控制菜单
右击鼠标或按命令按钮的“Head控制菜单”,则显示弹出菜单。从菜单的列表中选择要执行的项
目,即可执行该动作。
从弹出菜单中选择项目后,轴将立即移动。
在选择前,请务必确认无人在进行装置内部的作业。
此外,为了避免人身伤害,在运行过程中,切勿将手放入装置内部,也不要将
脸和头靠近装置
。
在MS参数的“选项”设置中未被选中(未安装)的单元,不显示相对应的菜单。
此外,不受机器设置的“使用单元”设置的影响。(也显示不使用的单元)
图8-4-1-1-1 Head 控制菜单
警告
8-4