JUKI_KE-3010A_MAINTE_CH.pdf - 第28页

维修调整要领书 1- 19 1-5 -2 . Y 轴电缆拖链的更换 < M 、 L 基板规格 > Y Cablevey or (E) (40060210) 1 ) 拆下 SL3061232TN ,从 CB_BR 上卸下 Y 轴电缆拖链。 2 ) 拆下 SM3051052TN ,从 X 轴组件上卸下 Y 轴电缆拖链。 3 ) 拆下 SM3061052TN ,拆下 FC_SUPPORT_ Y_V2 。 4 ) 按相反的步骤进行装配。这时,请…

100%1 / 372
维修调整要领书
1-18
1-5
塑料导轨的更换
1-5-1
轴电缆拖链的更换
M
L
基板规格
X_CABLEVEYOR
(货号:
40110451
1 拆下内六角螺栓 M4×10 ,从 HEAD_PLASTIC_RAIL_BR X_CB_SUPPORT 上卸下
X_CABLEVEYOR
2 拆下 M5 螺母、带垫片六角孔螺栓 M5×14,拆下 M5 平垫片、FC_SUPPORT FC_RUBBER
3 拆下圆头螺丝 M5×10,拆下 FC_SUPPORT_X FC_RUBBER
4 拆下 X 轴电缆拖链的臂板,取出线束进行更换。
5 按相反的步骤进行装配。这时,请注意电缆拖链内的线束不要缠绕。
并且,请用手推入 X 电缆拖链内部的线束,确认不绷紧。
1-5-1-1 X
轴电缆拖链(
M
L
基板规格)
A
B
臂板
M5 螺母
M5 平垫片 HEAD_PLASTIC_RAIL_BR (40071578)KE-3020VA, VRA
CABLEVEYOR_BR (40136796)KE-3010A
FC_SUPPORT (L153E221000)
FC_RUBBER (L153E321000)
带垫片六角孔螺栓 M5×14
六角孔螺栓 M4X10
圆头螺丝M5×10
FC_SUPPORT_X (40093858)
FC_RUBBER (L153E321000)
X_CB_SUPPORT (40110212)
X_CABLEVEYOR (40110451)
A
B
维修调整要领书
1-19
1-5-2
Y
轴电缆拖链的更换
M
L
基板规格
Y Cableveyor (E) (40060210)
1 拆下 SL3061232TN,从 CB_BR 上卸下 Y 轴电缆拖链。
2 拆下 SM3051052TN,从 X 轴组件上卸下 Y 轴电缆拖链。
3 拆下 SM3061052TN,拆下 FC_SUPPORT_Y_V2
4 按相反的步骤进行装配。这时,请注意电缆拖链内的线束不要缠绕。
并且,请将 Y 轴移动到最靠身前的位置,用手推入线束,确认 Y 电缆拖链内部的线束不绷紧。
1-5-2-1 Y
轴电缆拖链(
M
L
基板规格)
Y 轴电缆拖链
CB_BR
SL3061232TN
FC_SUPPORT_Y_V2
SM3061052TN
FC_SUPPORT_Y_V2
SM3051052TN
SM3061052TN
维修调整要领书
1-20
1-6
XY
拖链电缆束线的更换要领说明
1-6-1
拆下
X
电缆
1 取下贴装头顶盖,卸下与 XY 拖链电缆相连的各类插接器和 1394 机器人电缆、OPTICAL FIBER
CABLE 7MXY BEAR 1P CABLE ASM
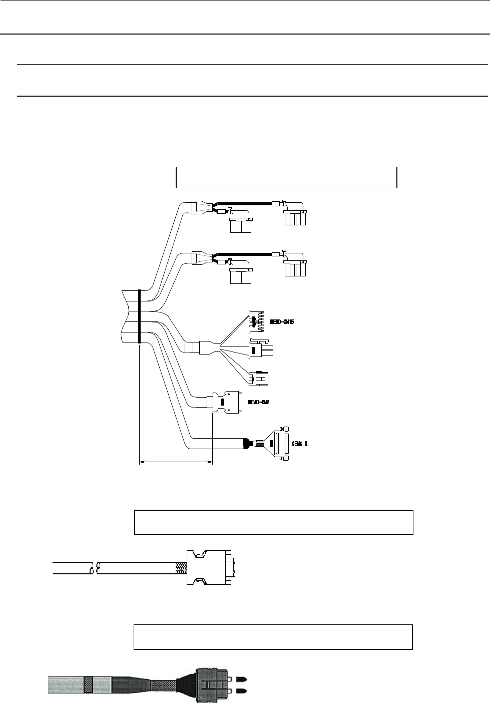
XY 拖链电缆
ML基板规格:XY拖链电缆(40146388
B1B6
ZTD-CNP1
ZTC-CNP1
B1B6
1
H
H
B1B6
ZTB-CNP1
ZTA-CNP1
B1B6
H
H
H
220mm
1394 机器人电缆
OPTICAL FIBER CABLE 7M
ML基板规格:1394 ROBOT CABLE ASM (40044517)
ML基板规格:OPTICAL FIBER CABLE 7M40048070