明锐炉后AOI操作手册-正式.pdf - 第52页
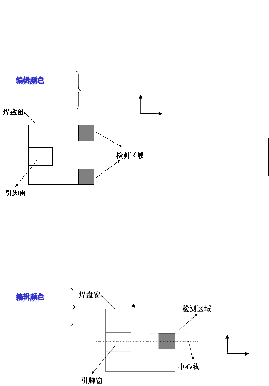
明锐炉后 AOI 操作手册 - 正式 52 说明: 1 .以焊 盘纵长为 1 00% ,以设 定的 百分 比作 为检 测区域长 度; 从焊 盘外端开 始往 内,以设 定的纵长所 包含的焊盘区 域作为检测区 域,如上 图所示; 2 .抽取红色 及亮度; 3 .在检测区 域内,如果计 算出的颜色百 分比大于 设定值时,结 果 OK ,小于设定值时 N G 。 □ 4. 焊盘外端两 角 检测区域长 度 ___% 颜色比例 ≤ ___% 对焊锡…

明锐炉后 AOI 操作手册 - 正式
51
4. 以上图为例 , 检测时定义的侧面焊锡检测区域由内而外 , 如果测得的连续符合行数大于设
定值时,则结果 OK ;如果小于设定值时 NG 。两个检测区同时 NG 时侧面焊锡 NG 。
□ 开焊
□ 1. 焊盘整体
去除长度 ___%
颜色比例 ≤ ___%
说明:
1 .把焊盘窗口的纵长作为 100% ,以百分比设定外端去除区域。在焊盘窗内从引脚的外端
开始至去除后的焊盘外端,作为检测区域。
2 .抽取红、绿色及亮度。
3 .在检测区内,如果计算出的颜色百分比小于设定值时,结果 OK ,大于设定值时 NG 。
□ 2. 焊盘中央
去除比例 ___%
颜色比例 ≤ ___%
说明:
1 .把焊盘的横 / 纵长各作为 100% ,去除比例是指去除焊盘横、纵两端边缘比率;将去除后
的焊盘中央部作为检测区域。
2 .抽取红色及亮度。
3 .在检测区域内,如果计算出的颜色百分比小于设定值时,结果 OK ,大于设定值时 NG 。
□ 3. 焊盘外端
检测区域长度 ___%
颜色比例 ≥ ___%
纵向
横
向
纵向
横
向
纵向
横
向
去除长度

明锐炉后 AOI 操作手册 - 正式
52
说明:
1 .以焊盘纵长为 100% ,以设定的百分比作为检测区域长度;从焊盘外端开始往内,以设
定的纵长所包含的焊盘区域作为检测区域,如上图所示;
2 .抽取红色及亮度;
3 .在检测区域内,如果计算出的颜色百分比大于设定值时,结果 OK ,小于设定值时 NG 。
□ 4. 焊盘外端两角
检测区域长度 ___%
颜色比例 ≤ ___%
对焊锡量过多,焊锡量过少、二次反射等情况的算法。抽取焊锡颜色:红
说明:
1 .将焊盘的纵、横长各作为 100% ,在焊盘外端的两角以纵、横向百分比设定检测区域,
将此两角区域作为检测区域。
2 .抽取红及亮度。
3 .在两角检测区域内,两角检测区域,如果任何一角计算出的颜色百分比大于设定值时,
结果 OK ;如果,两角同时 NG 时,则 NG 。
□ 5. 焊盘外端中央
检测区域长度 ___%
颜色比例 ≥ ___%
说明 (此算法针对圆形焊盘,正常焊盘一般不采用此算法 ) :
1 . 以焊盘的纵 、 横长各作为 100% 。 以检测区域长度所设定的百分比作为检测区域的横向
、
纵向长度,此检测区域位于焊盘横向中间部位。
2 .抽取红及亮度。
把每一个检测区域的面积作为 100%
任何一方的检测区域内色参数设定的颜色
如果设定值以上存在时,则作为良品补救
纵向
横
向
纵向
横
向

明锐炉后 AOI 操作手册 - 正式
53
3 .在检测区域内,如果计算出的颜色百分比大于设定值时,结果 OK ,小于设定值时 NG 。
□ 6 . 焊盘边侧
检测区域长度 ___%
□ 除外宽度 ___ 像素
每行要求比例 ___%
符合行数 ≤ ___%
说明:
1 .以引脚纵长为 100% ,从引脚外端开始,以设定的百分比定义检测区域长度(纵向 ) ; 除
外宽度指从焊盘侧端起 , 由外到内去除设定的像素 ; 将电极侧端至同一侧焊盘侧端的横长减
去除外宽度 ( 横长 ) , 剩余长度作为检测区域的宽度 ( 横长 ) , 如上图所示 。 引脚左右各产生
一个检测区域。
2 .抽取红、绿色及亮度。
3 .在检测区域内,对两侧区域分别进行检测,如果两端检测区域测得的连续符合行数均小
于设定值时,结果 OK ;如果任何一侧端实测值大于设定值时 NG 。
□ 7 . 引脚部分
检测区域长度 ___%
颜色比例 ≤ ___%
说明:
1 . 以引脚纵长作为 100% , 以设定的百分比作为检测区域长度 ( 纵长 ) ; 在引脚窗内 , 从引
脚外端开始往内,以设定的纵长所包含的引脚部分作为检测区域。
2 .抽取红色及亮度。
3 .对检测区域内抽出的对象的颜色比例进行检测,如大于设定值则此项 NG 。
〇 开焊处算法组合:
[+] 定义:如果几个算法间的算法采用 + 组合时,其中任何一个算法 OK ,则组合结果 OK
;
全部项 NG 时,则该组合结果 NG 。
[*] 定义 : 如果几个算法间的算法采用 * 组合时 , 其中任何一个算法 NG , 则组合结果 NG ; 全
部项 OK 时,则该组合结果 OK 。
“ + ” / “ * ” 及()与算法中的意义与数学中的意义基本一致,但对于组合算法则可理解为
当此组合结果大于等于 “ 1 ” 时(组合中的每项具体算法 OK 时可理解为此项为 “ 1 ” , N G
时可理解此为 “ 0 ” )则结合算法的结果 OK ;当结合的结果为 “ 0 ” 时,则组合结果为 NG 。
如果组合结果为 NG ,则报开焊
例 : ( 1+2 ) *3
此组合中用了 1 、 2 、 3 项算法。对于组合当第一项 OK 时,第一项为 “ 1 ” ,相反则为 “ 0 ”
;
100 %
纵向
横
向
区域纵长
除外
宽度
横向
纵
向