5OM-1602-004_w.pdf - 第151页
5OM-1602 4-34 1 103-002C(M914WF---0013) CPU2 电路图 3 X0704 X0501 FG TX /TX RX /RX /RX RX /TX TX FG :3 :5 :7 :9 X0101 FG TX /TX RX /RX :3 :5 :7 :9 :3 :5 :7 :9 GND COM B +V COM A CH1 HLS2 HLS1 A2 A1 B3 B2 HLS4 CH2 HLS3 24V C…

5OM-1602
4-33
1201-003D(M914WF---0012)
CPU2 电路图 2
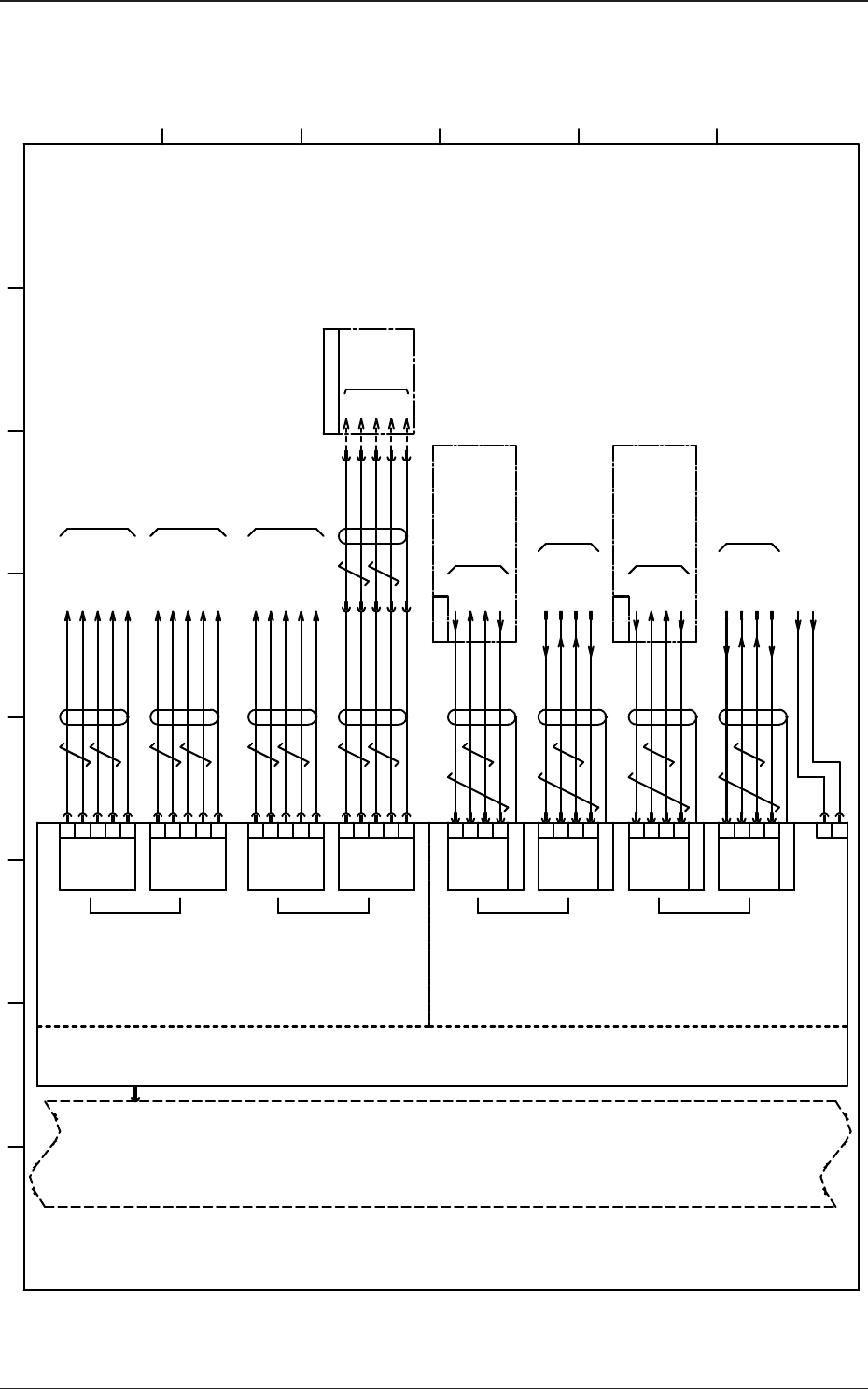
X8201
Motion Ctrl ID:0
U82
1CH
EXSTP1
1
EXSTP2
2
EXSTP3
3
8
EXSTP8
EXSTP4
4
9-18
-
EXSTP5
5
26-43
-
EXSTP6
6
44-46
NC
19-21
47
EMICOM
EMI
22
48
COM2
COM1
23
49
COM2
COM1
24
50
COM2
COM1
25
X8203
1CH
FG
K4-A2
K4-X1
[B-/03/7E]
NC
2CH
1
2
X8202
2CH
1
2
[C-/12/2C]
EXSTP7
7
EXSTP1
1
EXSTP2
2
EXSTP3
3
8
EXSTP8
EXSTP4
4
9-18
-
EXSTP5
5
26-43
-
EXSTP6
6
44-46
NC
19-21
FG
NC
EXSTP7
7
:2
24A3
:1
XY(1) STOP
U05:X0536
:1
XY(2) STOP
U05:X0537
:2
24A3
[BL/02/7B]
[BL/02/7C]
N.C
N.C
47
EMICOM
EMI
22
48
COM2
COM1
23
49
COM2
COM1
24
50
COM2
COM1
25
X8204
:2
24A3
:1
HEAD(1) STOP
U05:X0538
:1
HEAD(2) STOP
U05:X0539
:2
24A3
[BL/02/7C]
[BL/02/7D]
N.C
N.C
CPCI SLOT #2 J1
CPCI BUS
:2
X12765
:1
A21F
446
10A
24A3
24A3
520
521
24A3
24A3
522
523
1 2 3 4 5 6 7 8
A
B
C
D
E
F
(SSC Connector)
Back Plane
To -X211A(CN1A)
(DI Connector)
Safety Circuit: Support Output (Monitor)
(DI Connector)
(SSC Connector)
To SSCNET Connector (CN1A)
Head Unit Motor Driver
(Note)
(Note)
(Note)
(Note)
HH-SRS or HM-G500

5OM-1602
4-34
1103-002C(M914WF---0013)
CPU2 电路图 3
X0704
X0501
FG
TX
/TX
RX
/RX
/RX
RX
/TX
TX
FG
:3
:5
:7
:9
X0101
FG
TX
/TX
RX
/RX
:3
:5
:7
:9
:3
:5
:7
:9
GND
COM B
+V
COM A
CH1
HLS2
HLS1
A2
A1
B3
B2
HLS4
CH2
HLS3
24V
COM A
GND
COM B
3
4
5
6
AE-LINK1
(A-LINK)
(A-LINK)
X8501
X8502
X8503
X8504
X8511
1
2
24V IN
24B1
10B
DC24V
X8515
[BL/01/3A]
[B-/02/5D]
[F-/02/3A]
U85
HLSC
RS485
CPCI SLOT #4
CN5
CN8
[D-/02/3A]
SL-SRS
HLS LINK
-X22501
:2
:7
:1
:6
:5
-X12501
:B3
:B4
:B1
:B2
:C3
TX
/TX
RX
/RX
FG
(Robot Cable)
B1
A2
A1
B3
B2
B1
A2
A1
B3
B2
B1
A2
A1
B3
B2
B1
GND
COM B
+V
COM A
24V
COM A
GND
COM B
3
4
5
6
AE-LINK2
X8512
CH1
(AE-LINK)
GND
COM B
+V
COM A
24V
COM A
GND
COM B
3
4
5
6
AE-LINK3
X8513
SL-SRS
GND
COM B
+V
COM A
24V
COM A
GND
COM B
3
4
5
6
AE-LINK4
X8514
CH2
(AE-LINK)
X18512
:3
:4
:5
:6
X18514
:3
:4
:5
:6
HLS-LINK ch1-1
X0501(XCN1)
U05 (STLT ILB)
U01 (STLT PNL)
X0101(CN1)
HLS-LINK ch2-1
U07 (STLT IF)
X0704(CN4)
HLS-LINK ch1-2
FG
FG
FG
FG
AE-LINK CH1
AE-LINK CH2
1 2 3 4 5 6 7 8
A
B
C
D
E
F
HH-SRS or HM-G500
Connector Case
Connector Case
Connector Case
Transfer Unit Pulse Driver
(Left Side)
Front Side
External Conveyor Unit L
AE-LINK Connector (N1)
Transfer Unit Pulse Driver
(Right Side)
External Conveyor Unit R
AE-LINK Connector (N1)
External Conveyor Connection Panel
External Conveyor Connection Panel
Satellite Transmission+
Satellite Transmission-
Center Transmission+
Center Transmission-
Connector Case
Satellite Transmission+
Satellite Transmission-
Center Transmission+
Center Transmission-
Satellite Transmission+
Satellite Transmission-
Center Transmission+
Center Transmission-
Satellite Transmission+
Satellite Transmission-
Center Transmission+
Center Transmission-
Connector Case
Connector Case
Connector Case
Back Plane

5OM-1602
4-35
1201-004G(M914WR---0001)
识别连接图 1
1
2 3 4 5 6 7 8 9 10 11 12
A
B
C
D
E
F
G
H
:1
CPU1
U91
U92
3
L122
L222
AC200V
X9101
[B-/01/6G]
D91
U190
G21
X9109
X9203
1
2
3
5
6
7
4
8
+TD
-TD
+RD
-RD
N.C
+RD
+RD
+RD
LAN1
1
2
3
5
6
7
4
8
+TD
-TD
+RD
-RD
N.C
+RD
+RD
+RD
1
6
2
3
8
5
7
13
RED
R-GND
GREEN
B-GND
G-GREEN
BLUE
GND
H-SYNC
VGA
10
14
FG
SYNC-GND
V-SYNC
LAN2
1
2
3
5
6
7
4
8
CD
RXD
TXD
DSR
DTR
GND
RTS
CTS
COM1
9
FG
RI
1
2
3
5
6
7
4
8
9
FG
1
2
3
5
6
7
4
8
9
FG
N.C
TXD
RXD
N.C
N.C
S.G
N.C
N.C
N.C
CN1
U95
1
2
GND
48V
X9107
:2
:3
:4
:5
:6
:7
:8
X12502:1
:2
:3
:4
:5
:6
:7
:8
X7309:1
:6
:2
:7
:3
:8
:5
:13
:10
:14
:FG
X9108
X9104
X9102
1
2
3
5
6
7
4
8
CD
RXD
TXD
DSR
DTR
GND
RTS
CTS
COM2
9
FG
RI
1
2
3
5
6
7
4
8
9
FG
X9102
USB3
X19105
[F-/01/10D]
N74F
X17805
X19106
N74B
X18205
[F-/11/8A]
U81
CPU2
[F-/01/1D]
U165
10H
48H
[B-/02/11G]
X9501X9502
X19103
X19102
X:CPU1 LINE LAN1
USB
USB
[F-/01/10G]
+12VDC
COM
+5VDC
P4 P5
COM
+12VDC
COM
+5VDC
P6
P7
COM
1
2
3
4
+12V DC
COM
P2 P3
1
2
3
4
P8
COM
COM
+12VDC
+12VDC
+12VDC
COM
+5VDC
1
2
3
4
COM
1
2
3
4
Power Supply Unit
1,3,5,7,9
2,4,6,8,10
Upper Side
Lower Side
40P
DOM
IDE1
USB1 USB2
Lower Side Upper Side
AC Inlet
X9105
X9106
1
2
3
4
AUX
COM
COM
+3.3VDC
COM
5
6
+5VDC
+3.3VDC
1
2
3
4
1
2
3
4
1
2
3
4
1
2
3
4
2
NC
1
COM
+5V DC
1
2
3
4
1
2
3
4
5
6
7
8
9
10
11
12
13
14
15
16
17
18
19
20
+3.3VDC
COM
+5VDC
PWR OK
+5V SB
+12VDC
-12VDC
PS-ON#
-5VDC
+3.3VDC
+3.3VDC
COM
COM
COM
COM
COM
COM
+5VDC
+5VDC
+5VDC
1
2
3
4
5
6
7
8
9
10
11
12
13
14
15
16
17
18
19
20
21
22
23
24
+3.3VDC
COM
+5VDC
PWR OK
+5V SB
+3.3VDC
COM
COM
+5VDC
+12VDC
+12VDC
+3.3VDC
+3.3VDC
-12VDC
PS-ON
COM
COM
COM
COM
NC
+5VDC
+5VDC
+5VDC
COM
P1
Machine Front Side LAN Panel
Image Changer
Lighting Control PCB
Front Panel
Front Panel
Front Panel
PCI Slot
PCI Slot
Recognition Board
Touch Panel Monitor (Rear)
Touch Panel Monitor (Front)
CPU1
Back Plane Board