c900795.R02_EN.pdf - 第112页
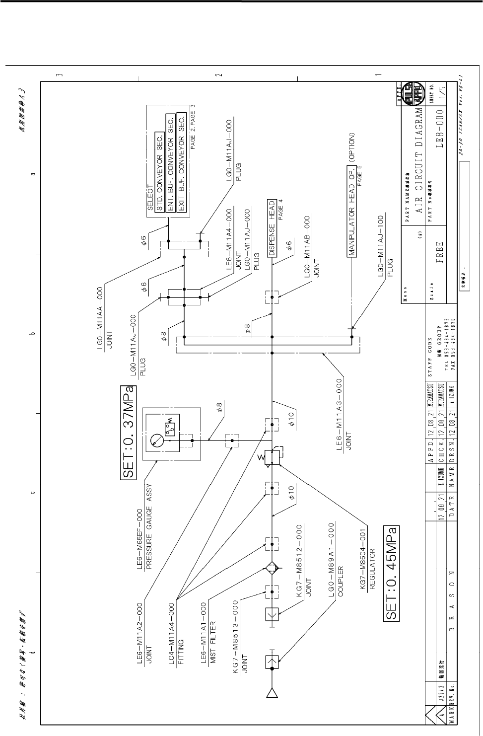
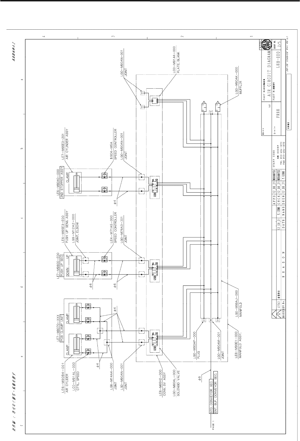
5 Materials 5-6 Air Circuit Diagram

5 Materials
5-5
2. Extension
Nozzle
Ceramic Single Nozzle
Part No.
Internal
Diameter(mm)
External
Diameter(mm)
N
ozzle
Length(mm)
N
ozzle
N
o.
Stable Dispense
Diameter
Min. Dispense
Diameter
Max. Dispense
Diameter
LE6-M5FN0-2xx 0.3 0.35 8.1 DA030 0.35~0.36mm 0.3mm 0.6mm
LE6-M5FN0-3xx 0.4 0.45 9.3 DA040 0.45~0.48mm 0.4mm 0.8mm
LE6-M5FN0-5xx 0.6 0.65 9.5 DA060 0.65~0.72mm 0.6mm 1.2mm
Stainless Single Nozzle
Part No. Gauge No.
Internal
Diameter(mm)
External
Diameter(mm)
N
ozzle
N
o.
Stable Dispense
Diameter
Min. Dispense
Diameter
Max. Dispense
Diameter
LE7-M5F43-Axx 20G 0.61 0.91 DC061 0.72~0.91mm 0.68mm 1.2mm
LE7-M5F43-Cxx 21G 0.52 0.82 DC052 0.60~0.82mm 0.58mm 1.0mm
LE7-M5F43-5xx 22G 0.41 0.71 DC041 0.48~0.71mm 0.45mm 0.8mm
Twin Nozzle
Part No. Gauge No.
Internal
Diameter(mm)
External
Diameter(mm)
N
ozzle
Pitch(mm)
N
ozzle
N
o.
Stable Dispense
Diameter
Min. Dispense
Diameter
Max. Dispense
Diameter
LE7-M5F63-1xx 18G 0.86 1.22 2.0 DC086T 1.00~1.22mm 0.95mm 1.7mm
LE7-M5F63-3xx 21G 0.49 0.83 1.2 DC049T 0.60~0.83mm 0.55mm 1.0mm
LE7-M5F63-5xx 22G 0.39 0.72 0.9 DC039T 0.48~0.72mm 0.44mm 0.8mm
LE7-M5F63-7xx 24G 0.29 0.57 0.7 DC029T 0.36~0.57mm 0.33mm 0.6mm

5 Materials
5-6
Air Circuit Diagram

5 Materials
5-7
Standard Conveyor & IN Buffer Conveyor