PTS-NXT-10JE.pdf - 第275页
This page intentionally blank. 4. MODULE / モジュール 275 PTS-NXT-10JE Vol.1

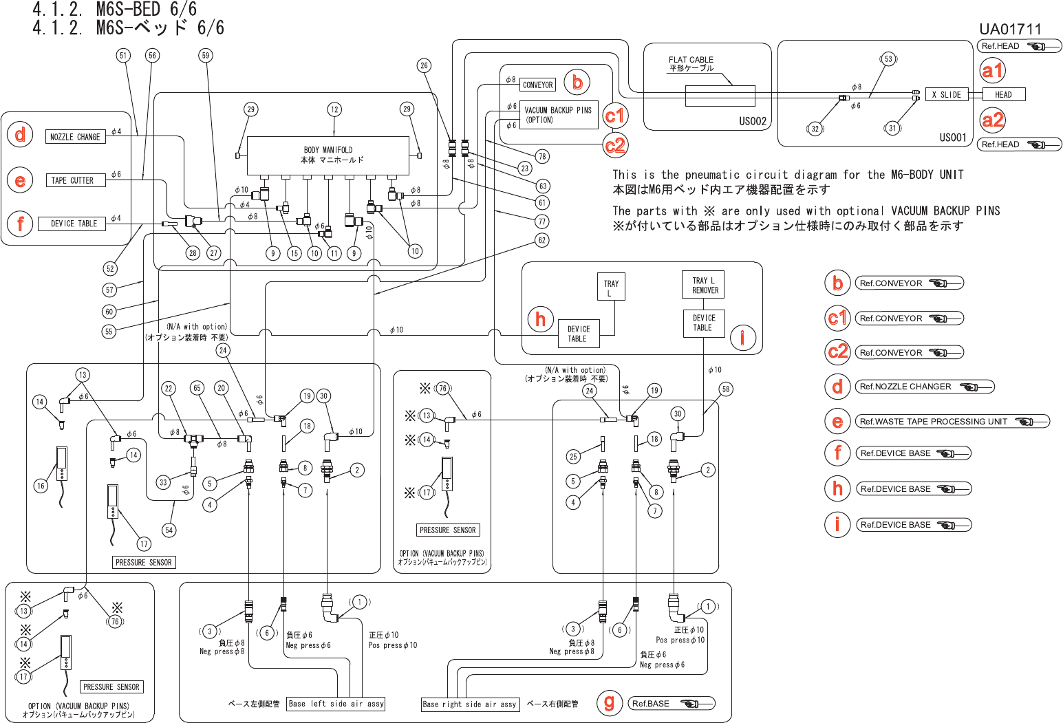
4.1.2. M6S-BED 5/6
4.1.2. M6S-ベッド 5/6 UA01711
No. Drg.No. & Code No. QTY Description Rating Materials Remarks
番号 図番 & コード番号 個数 品名 規格 材質 備考
38 W1013A 2 WASHER, CONICAL ワッシャ 皿 M-6-H FE
39 PZ14391 2 SPRING スプリング FE
40 PM00672 2 SHAFT シャフト FE
41 PT00123 1 BKT BKT FE
42 H5298A 2 BOLT, HEX SOCKET ボルト 六角穴 M05X010 FE
43 W1012A 2 WASHER, CONICAL ワッシャ 皿 M-5-L FE
44 PM00704 1 PIN ピン FE
45 PM00693 1 LEVER レバー FE
46 PM00872 1 PLATE プレート FE
47 H5288A 2 BOLT, HEX SOCKET ボルト 六角穴 M04X010 FE
48 W1022A 2 WASHER, LOCK ワッシャ スプリング 4M/M FE
49 PM00712 1 PIN, PIVOT ピン 支点 FE
50 W1012A 1 WASHER, CONICAL ワッシャ 皿 M-5-L FE
51 N1083A 1 NUT, HEX ナット 六角 M 5 P=0.8 3シュ FE
52 PP01581 1 BKT BKT FE
53 H5288A 2 BOLT, HEX SOCKET ボルト 六角穴 M04X010 FE
54 W1022A 2 WASHER, LOCK ワッシャ スプリング 4M/M FE
55 XW00071 1 WIRE ワイヤ OT
56 PM52621 1 PIN ピン FE
56.1 S1021A 1 CIR-CLIP サークリッ
プ
ST-EW- 3 FE
4. MODULE / モジュール
274
PTS-NXT-10JE Vol.1

This page intentionally blank.
4. MODULE / モジュール
275
PTS-NXT-10JE Vol.1

4. MODULE / モジュール
276
PTS-NXT-10JE Vol.1