NXT part list(Vol.1-Vol.3).pdf - 第115页
1. PARTS PLACING / 部品装着 115 PTS-NXT-06JE

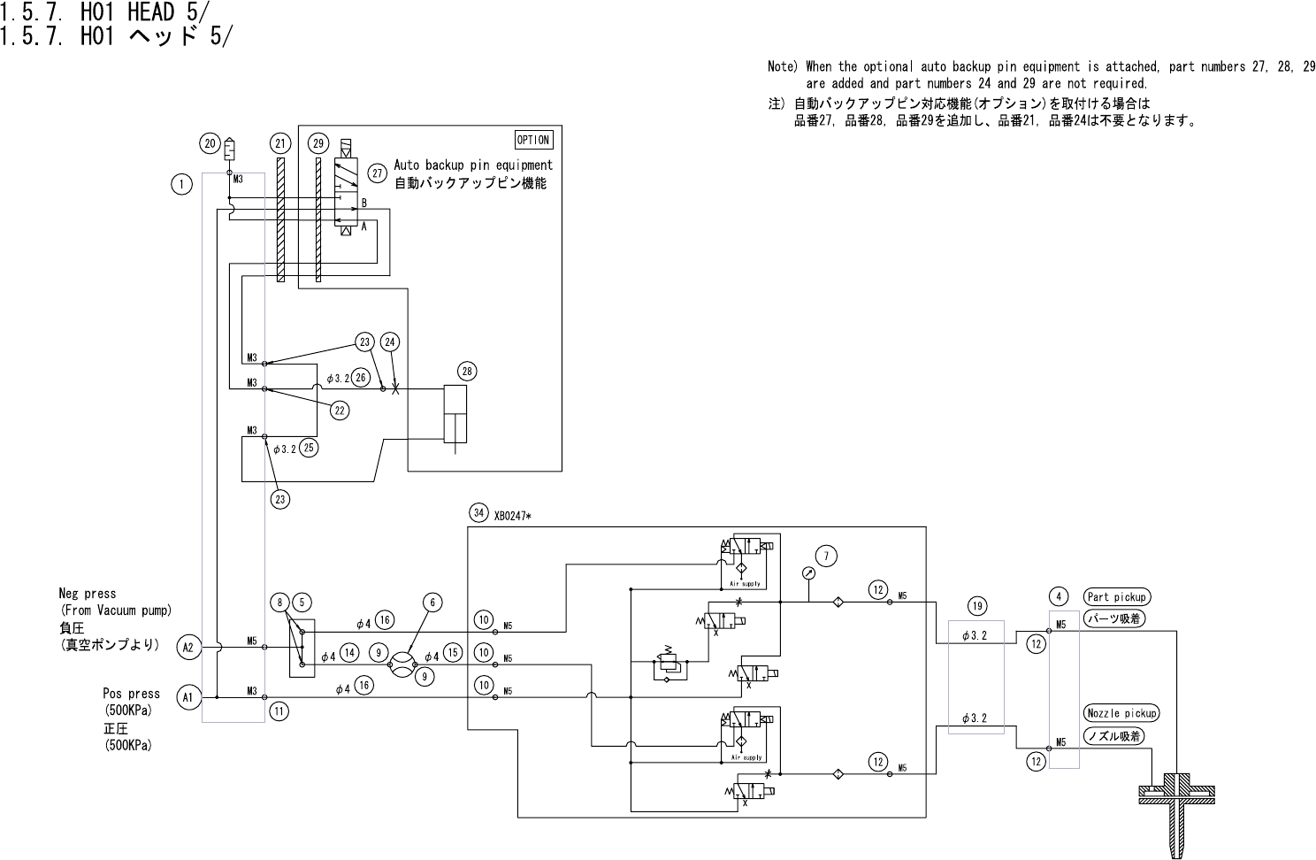
1.5.7. H01 HEAD 4/
1.5.7. H01 ヘッド 4/
UH00634
No. Drg.No. & Code No. QTY Description Rating Materials Remark
番号 図番 & コード番号 個数 品名 規格 材質 備考
46 W1040A 4 WASHER, FLAT ワッシャ 平 3M/MX0.5X7 FE
52 XS01581 1 SENSOR センサ OT
53 K5177A 2 SCREW, C/R PAN 小ネジ 十穴鍋 M02.5X014 ステンレス FE
54 A4068H 2 ELBOW エルボ M-5ALU-4 OT
55 PZ24380 1 TUBE チューブ OT
56 PX03300 1 NAMEPLATE, CAUTION 銘板 注意 PL
57 PX05130 2 NAMEPLATE, CAUTION 銘板 注意 PL
59 H1021H 1 BATTERY バッテリ ER6VLY OT
61 XB02470 1 VALVE UNIT バルブユニット OT
62 N2030T 3 NIPPLE ニップル M-5AU-4 OT
63 A4068G 2 ELBOW エルボ M-5ALU-3 OT
64 S4033G 1 SENSOR, PRESSURE センサ 圧力 PSE543-M5 OT
65 PB53640 1 BKT, WIRING BKT 配線 FE
66 H5274A 2 BOLT, HEX SOCKET ボルト 六角穴 M03X006 FE
67 W1021A 2 WASHER, LOCK ワッシャ スプリング 3M/M FE
68 XH00560 2 FILTER フィルタ OT
1. PARTS PLACING / 部品装着 114 PTS-NXT-06JE
1. PARTS PLACING / 部品装着 115 PTS-NXT-06JE

A
UH00634
1. PARTS PLACING / 部品装着 116 PTS-NXT-06JE