JM-20使用说明书.pdf - 第368页
第 1 部 基本篇 第 3 章 维护 3- 52 3- 10 更换多 针引脚矫正 治具单元 更换位置 多针引脚矫 正单元 1) 请按照图示 ,从治具基座 块上取下引脚矫 正单元。 2) 请勿取下矫 正治具本身, 而应 更换整个 单元。 3) 请将引脚矫正单 元安装在治具块 上。 请注意朝向不同 ,可能 造成 无法 矫正。 注意 请勿取下矫正工 具。 治具基座块 多针引脚矫正单 元 多针引脚矫正治 具 ※请勿取下

第 1 部 基本篇 第 3 章 维护
3-51
(3)
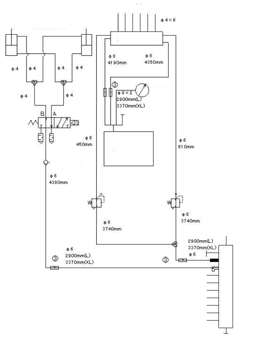
管道系统图(Head、真空泵)把持压力调整选项时
气缸 检查阀
吸嘴
贴片头升起气缸
阀单元
负压计
真空泵
检查阀
电动气动变换器
通向台架-基板传送
多支管

第 1 部 基本篇 第 3 章 维护
3-52
3-10 更换多针引脚矫正治具单元
更换位置 多针引脚矫正单元
1) 请按照图示,从治具基座块上取下引脚矫正单元。
2) 请勿取下矫正治具本身,而应更换整个单元。
3) 请将引脚矫正单元安装在治具块上。
请注意朝向不同,可能造成无法矫正。
注意
请勿取下矫正工具。
治具基座块
多针引脚矫正单元
多针引脚矫正治具
※请勿取下

第 1 部 基本篇 第 4 章 制作生产程序
4-1
第4章 制作生产程序
4-1 流程图
本章将对 No8 进行说明。同时,也将对 No9 的“校正”部分予以说明。
No.
生产流程图
备注
1
确认
ATC
周围的状况,进行日常
检查。
2
确认主气压(0.5MPa)。
3
在实施前确认装置内部是否有异
物等。
4
节假日后或寒冷地区
,
必须进行预
热(10 分钟左右)。
5
6
如果因日常检查、设置基板时清
扫吸嘴、改变基准销位置等而改
变了机器的初始设置状态时,请
重新进行「机器设置」。
(参见“第 8 章 机器设置”)
7
参见
“
第
5
章
数据库
”
8
9
发生贴片位置偏移、定心不良等
贴片不正常时,可在「编辑程序
」
中进行校正。部分元件数据可在
「生产」中进行校正。
10
11
12
13
定期实施。
(
参见
“
第
3
章
维护
”)
生产
日常检查
结束生产
关闭电源
检查设备
设置基板
调整
机器设置
在「机器设置」中设置
变更部分
制作元件数据库
检查贴
有错误贴片
无错误贴片
必要
不必要
不必要
校正
<制作、编辑生产程序>
●基板数据
●贴片数据
●元件数据
●吸取数据
必要
在「数据库」中
制作元件数据
接通电源
返回原点
预热