JM-10_使用说明书.pdf - 第360页
第 1 部 基本篇 第 4 章 制作生产程序 4- 78 (6) 检测 对 “芯片站立” 、 “检测 吸取位置偏 差” 、 “判断 异元件” 、 “判断是否 为可插入元件” 、 “引脚矫 正” 进行设置。 图 4-3-5-2-12 元件 数据 ( 检测 ) 环境设置中设置了 简易输入模式 时(参见 4-5-3 章) ,所有项目均会显示浅色 , 不能变更数值。 要变更时,请 解除简易输入 模式。 1) 芯片站立 指定是否对芯片 站立进行 …
第 1 部 基本篇 第 4 章 制作生产程序
4-77
8)吸取真空时间调整
指定是否进行吸取真空时间的调整。
调整设定为「执行」时,需以 ms 为单位输入“开始时间”、“开始校正值”、“稳定时间”的调
整时间。
若使用夹持吸嘴时,吸取动作时不会进行调整。
※根据「开始时间 + 开始校正值」的值,将进行以下动作。
正值:在将要达到吸取高度之前开始真空。
负值:到达吸取高度后立即开始真空。
9)贴片真空时间调整
指定是否进行贴片真空时间的调整。
调整设定为「执行」时,需以 ms 为单位,输入“真空停止时间”、“真空停止校正值”、“吹
气开始时间”、“吹气持续时间”、“真空等待结束时间”的调整时间。
若使用夹持吸嘴时,贴片动作时不会进行调整。
※根据「真空停止时间 + 真空停止校正值」的值,将进行以下动作。
正值:在将要到达贴片高度之前停止真空。
负值:在到达贴片高度后立即停止真空。
10) 检测到元件后的(吸取)等待时间
设定检测到元件后直至开始吸取的等待时间。
(由于震动式的供料器,在元件检测传感器从 OFF 变为 ON 的瞬间,元件有时尚未到达吸
取位置)
本项目可在包装方式为「管状」或「INS 散装」时设定。

第 1 部 基本篇 第 4 章 制作生产程序
4-78
(6) 检测
对“芯片站立”、“检测吸取位置偏差”、“判断异元件”、“判断是否为可插入元件”、
“引脚矫正”进行设置。
图 4-3-5-2-12 元件数据(检测)
环境设置中设置了简易输入模式时(参见 4-5-3 章),所有项目均会显示浅色,
不能变更数值。
要变更时,请解除简易输入模式。
1) 芯片站立
指定是否对芯片站立进行检查。通常3216以下的芯片元件必须执行。由于检查是在移动中
进行,所以不需要费时间。
※判定值
: 根据已输入的元件高度尺寸计算并自动输入。激光定中心时测定值超过此处的
设置高度时,则判定为芯片站立错误。

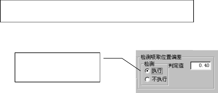
第 1 部 基本篇 第 4 章 制作生产程序
4-79
2) 检测吸取位置偏差
使用此项功能,可以吸嘴中心为准,检测元件中心的偏差是否超过判定值。
仅可在包装方式为带状供料器时使用此项功能。除此以外的情况均显示无效。
对要使用检测吸取位置偏差功能的元件选择 [执行],并输入判定值。
判定值可输入的范围为从 0 至元件的外形尺寸长度(元件供应角度为 90°、270°
时即为元件的外形尺寸宽度)。
[执行]检查时,默认判定值为:
元件外形长度尺寸(或外形宽度尺寸)÷2×(设定值/100)
设定值,在编辑程序的环境设置中进行设置。默认值为 50%。
3)判断异元件
对是否实施判断异元件,及实施时的基准尺寸、判断级别进行设置。
异元件判断,是在激光定中心时进行,通过检查元件的长宽尺寸,如果与设置值不一致,
即判断为异元件错误。
此功能主要用于检查不同尺寸的元件挂置错误等。
此项检查与生产时激光定中心同时进行。
4)判定是否为可插入元件
判断可插入元件,仅当元件类型为插入元件时,才能设置、实施。
设置是否执行判断可插入元件、通孔直径尺寸、管脚直径尺寸、执行判定时的判定尺
寸。
判定可插入元件设置为「执行」时,必须手动输入通孔直径以及管脚直径尺寸。
输入通孔直径尺寸及管脚直径尺寸后,判定尺寸里会设置默认值。
执行判定可插入元件后,激光定中心时会检查元件的长宽尺寸,
如果与设置值不同,即判定为异元件,显示错误。
本功能主要用于检查错挂尺寸不同的元件等。
检查与生产时的激光定中心同时进行。
选择[执行]后,默认值即会
设置到判定值编辑框里。