00198599-02_AI_Vacuumpump_X-Series-S-from-Hxxxx_DE_EN.pdf - 第181页
7 Appendix 7.2 Circuit Diagrams Assembly Instructions / Montageanleitung SIPLACE X-Series S (from/ab Hxxxx) Option Vacuum Pump 02/2021 181 Fig.85: Vacuum pump control

7 Appendix
7.2 Circuit Diagrams
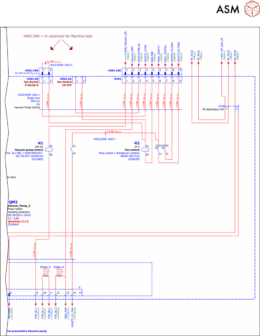
180 Assembly Instructions / Montageanleitung SIPLACE X-Series S (from/ab Hxxxx) Option Vacuum Pump 02/2021
7.2.4.2 Vacuum pump control (new)
Fig.84: Vacuum pump control

7 Appendix
7.2 Circuit Diagrams
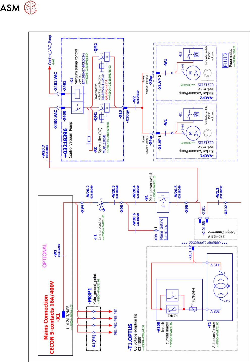
Assembly Instructions / Montageanleitung SIPLACE X-Series S (from/ab Hxxxx) Option Vacuum Pump 02/2021 181
Fig.85: Vacuum pump control

7 Appendix
7.2 Circuit Diagrams
182 Assembly Instructions / Montageanleitung SIPLACE X-Series S (from/ab Hxxxx) Option Vacuum Pump 02/2021
7.2.4.3 Vacuum pump connection (new)
Fig.86: Vacuum pump connection (excerpt)