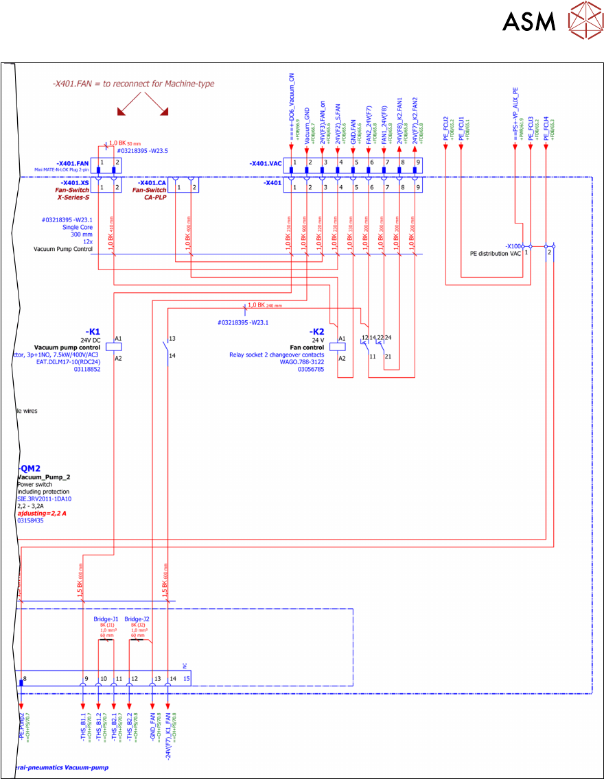
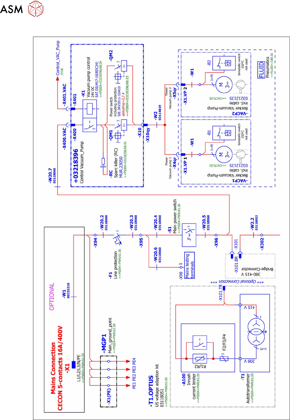
00198599-02_AI_Vacuumpump_X-Series-S-from-Hxxxx_DE_EN.pdf - 第82页
7 Anhang 7.2 Stromlaufpläne 82 Assembly Instructions / Montageanleitung SIPLACE X-Series S (from/ab Hxxxx) Option Vacuum Pump 02/2021 7.2.4.3 Anschluss Vakuumpumpe (neu) Abb.86: Anschluss Vakuumpumpe (Ausschnitt)

7 Anhang
7.2 Stromlaufpläne
Assembly Instructions / Montageanleitung SIPLACE X-Series S (from/ab Hxxxx) Option Vacuum Pump 02/2021 81
Abb.85: Vakuumpumpensteuerung

7 Anhang
7.2 Stromlaufpläne
82 Assembly Instructions / Montageanleitung SIPLACE X-Series S (from/ab Hxxxx) Option Vacuum Pump 02/2021
7.2.4.3 Anschluss Vakuumpumpe (neu)
Abb.86: Anschluss Vakuumpumpe (Ausschnitt)

7 Anhang
7.3 Fehlermeldung: 30356 Vakuum im Haltekreis zu gering
Assembly Instructions / Montageanleitung SIPLACE X-Series S (from/ab Hxxxx) Option Vacuum Pump 02/2021 83
7.3 Fehlermeldung: 30356 Vakuum im Haltekreis zu gering
Fehler/Problem
Fehlermeldung 30356 Vakuum im Haltekreis zu gering.
Bei der SIPLACE X-Serie S mit Vakuumpumpe kann der zusätzliche Vakuumschlauch auf dem
Portal brechen.
Ursache
Fährt das Portal mit dem Bestückkopf sehr häufig in die innere Position, dann wird der Schlauch an
der Schnittstelle zum Portal leicht geknickt. Dies kann auf Dauer zum Bruch des Vakuumschlauchs
führen.
Abb.87: Bruchstelle am Vakuumschlauch (alter Duo-Schlauch [03075472‑xx])