KE2040取扱説明書Ver.2.01和文Rev.04.pdf - 第528页
7 – 101 ② 吸着位置の変更 停止状態であれ ば, HODの CAME RA キーを押すことにより 吸着位置のティーチ ングが出来 ます。 また直接テンキーから吸着位置を変更することも出来ます。 手入力の場合の入力可能範囲は,表示されている値に対して± 3 mm です。 入力後,設定ボタンを押した時点でヘッドが移動します。 ティーチングの場合は,制限はありません。 ③ 前吸着位置へ戻る ポーズ状態であれば, HODの PREV…

7 – 100
7-5-4. 吸着追尾
吸着追尾吸着追尾
吸着追尾
(1) 自動送り
吸着カメラ追尾で,自動送りが選択されていれば,試打実行前カメラが吸着位置へ移動し,モニ
タに吸着する状態を映します。
自動送りで,間隔で指定された時間その位置へポーズ後,自動的に次の吸着点へ移動します。
注意
注意注意
注意
フィーダバンク認識を一度も行っていない場合に(原点復帰又は,バンクが下
降し上昇させた後から),
吸着位置移動前にフィーダバンク認識を自動的に行う場合があります。フィー
ダバンク認識実行時は,ヘッドが供給装置の上を横切りますので,手や顔など
を装置内に入れたり近づけないで下さい。
特にティーチング,吸着追尾等のメニュー以外からの認識実行時の動作には気
をつけて下さい。
① 一時停止させたい場合
HODの PAUSE キーを押すと,カメラが移動中であれば次の吸着点で,ポーズ中であれば
その位置で停止状態になります。
この時,画面の表示は図 7-5-4-1 のようになります。
図
図図
図 7-5-4-1
吸着追尾ポーズ中ダイアログ
吸着追尾ポーズ中ダイアログ吸着追尾ポーズ中ダイアログ
吸着追尾ポーズ中ダイアログ
停止状態の解除は,<START>スイッチで即座に再開,<STOP>スイッチで中断となります。中断
の場合は,確認ダイアログが表示されます。

7 – 101
② 吸着位置の変更
停止状態であれば,HODの CAMERA キーを押すことにより吸着位置のティーチングが出来
ます。
また直接テンキーから吸着位置を変更することも出来ます。
手入力の場合の入力可能範囲は,表示されている値に対して±3 mm です。
入力後,設定ボタンを押した時点でヘッドが移動します。
ティーチングの場合は,制限はありません。
③ 前吸着位置へ戻る
ポーズ状態であれば,HODの PREVIOUS キーを押すことにより前吸着位置へ戻ることが
できます。前吸着位置へ戻った後もポーズ状態は保持されます。
④ 次吸着位置へ進む
ポーズ状態であれば,HODの NEXT キーを押下することにより次吸着位置へ進むことが出
来ます。次吸着位置へ進んだ後もポーズ状態は保持されます。
最後の吸着位置でさらに NEXT キーが押下された場合は,メッセージボックスを表示してオ
ペレータに最後であることを通知します。
図
図図
図 7-5-3-2
最終吸着位置メッセージボックス
最終吸着位置メッセージボックス最終吸着位置メッセージボックス
最終吸着位置メッセージボックス
最後の吸着位置で更に<START>スイッチが押下された場合は,図 6-5-3-3 を表示して
生産動作に入るかどうかオペレータに問い合わせします。
図
図図
図 7-5-3-3
追尾動作終了確認ダイアログ
追尾動作終了確認ダイアログ追尾動作終了確認ダイアログ
追尾動作終了確認ダイアログ
(2) 手動送り
吸着カメラ追尾で,手動送りが選択されていれば試打実行前,カメラが第一試打吸着点へ移
動し,モニタに吸着する状態を映しポーズ状態となります。
ポーズ状態の画面は,自動送りと同様。
(3) 吸着カメラ追尾を行う対象,追尾順序
吸着カメラ追尾はフロントの 1 番から 79 番,リアの 79 番から 1 番の順に追尾動作を行う。
また,追尾動作は試打範囲(指定搭載点/指定部品)には関係なく,吸着データで使用する
吸着点は全て対象としています。

7 – 102
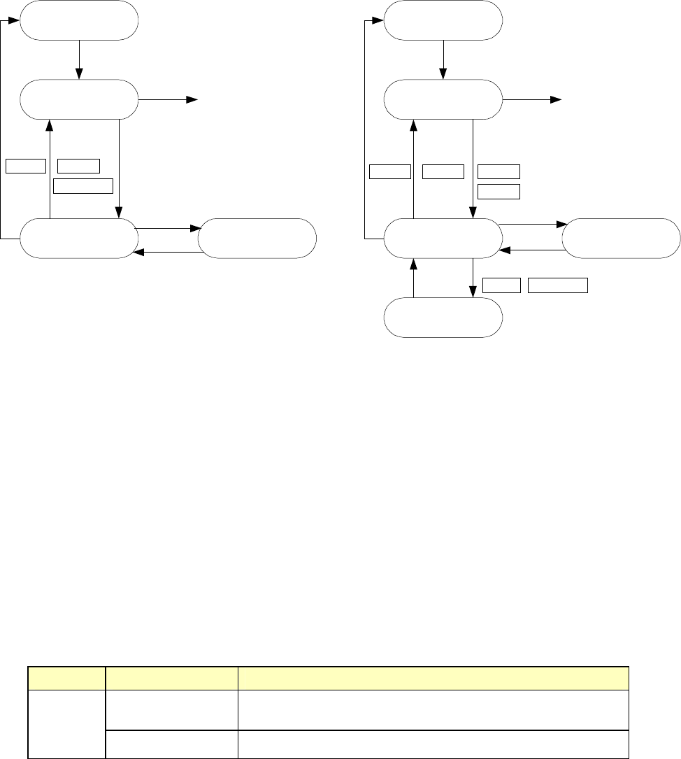
(4) 操作モード
操作モードの遷移を下記に示します。
①手動送りの場合 ②自動送りの場合
◇ ビジョンカメラの情報
ビジョンカメラには下記の2種の情報が表示されます。
① 吸着位置の生画像
② カーソル(十字カーソル又は,ウィンドウカーソル)
ここで表示されるウィンドウカーソルのサイズは部品外形寸法と一致し,ビジョンカメ
ラでとらえられない大きな部品や吸着角度が 90°の倍数でなくてウィンドウカーソルを
表示できない部品は,ウィンドウカーソルを表示しないで十字カーソルを表示できない
部品は,ウィンドウカーソルを表示しないで十字カーソルを表示します。
ビジョン画面に表示される情報の表示条件
ビジョン画面に表示される情報の表示条件ビジョン画面に表示される情報の表示条件
ビジョン画面に表示される情報の表示条件
項目 区分 表示条件
十字カーソル 吸着角度が 0°,90°,180°,270°以外の部品と外形寸法のどちらか
が 5.0 mm を超える部品
カーソル
ウィンドウカーソル 吸着角度が 0°,90°,180°,270°の部品
条件設定
連続実行
一時停止 ティーチング
1点実行
STARTスイッチ
STOPスイッチ
生産開始
STOPスイッチ
HODデバイスキー
ティーチング終了
移動完了
STARTスイッチ
CANCEL PAUSE PAUSE
CANCEL
NEXT PREVIOUS
条件設定
1点実行
一時停止 ティーチング
STARTスイッチ
STOPスイッチ
生産開始
HODデバイスキー
ティーチング終了
STARTスイッチ
CANCEL NEXT
PREVIOUS
移動完了