N7201A616J00.pdf - 第479页
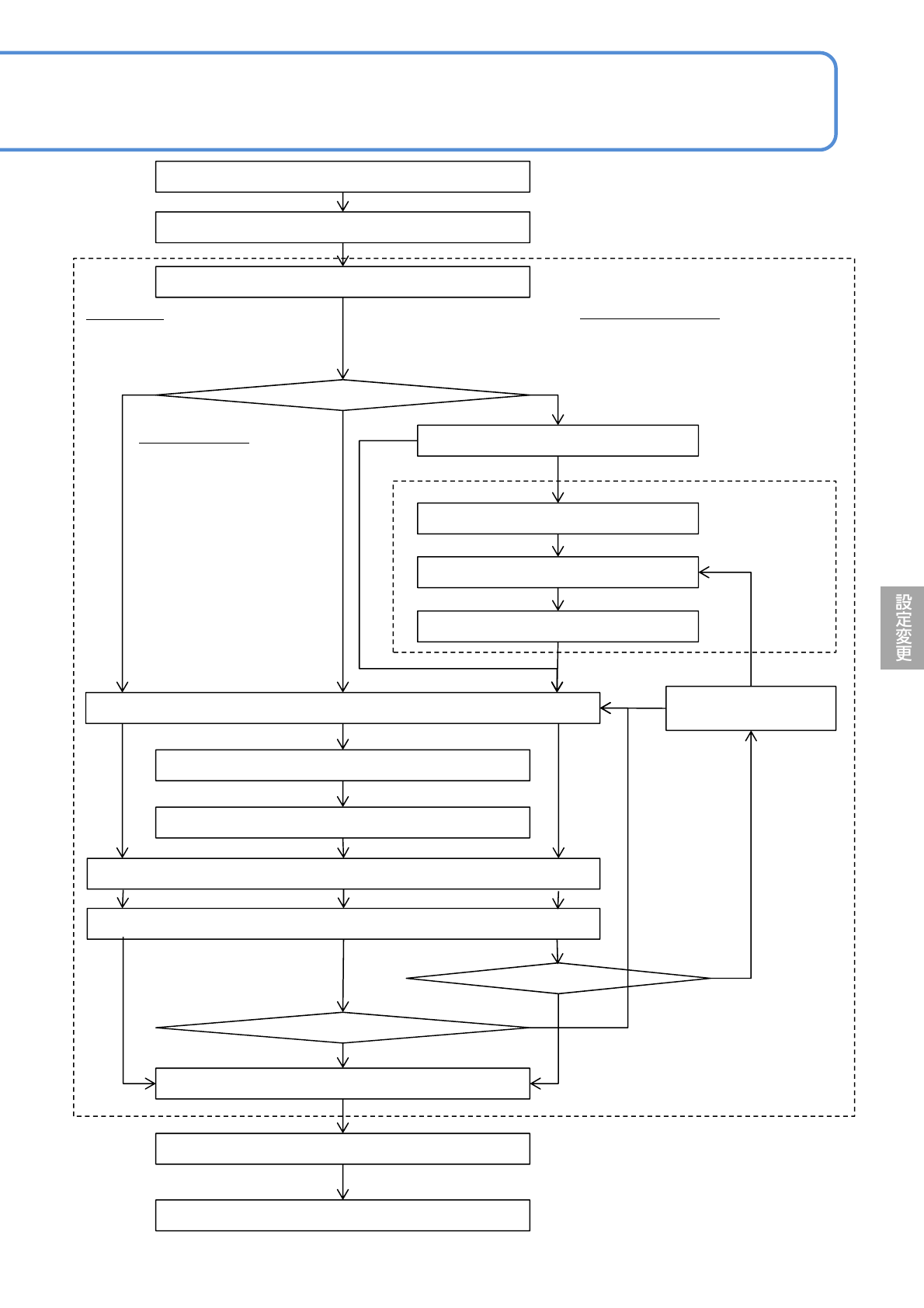
NPM-W 2 EJM7DJ-MB-06O-00 6-2-9 -2 ティーチング開始 基板搬送 装着点指定 計測位置指定 ヘッドカメラ移動 インチング 現在位置確定 最終計測 *) 補正値計算 前回のティーチングデータを使用 画像選択(認識/形状描画) インチング 部品位置指定 基板搬送 ティーチング終了 最終計測 *) 前回のティーチング データを使用 インチング 修正位置指定 基板を搬送します。 手順 1 ~ 8 装着座標ティーチン…

NPM-W2 EJM7DJ-MB-06O-00
生産
データ
ティーチ
ング
装着座標ティーチング 1
6-2-9-1
生産する前に装着確認をするのが一般的です。下記に示すいずれかの条件のときに、装着座標ティーチング
を行って、データを修正する必要があります。
●装着済み基板を目視確認し、装着ずれがあるとき
●PGAなど装着する前に基板の穴と部品ピンの座標を確認するとき
ティーチングモードを選ぶ
■マウント
一部の部品の位置がずれているので、装着位置を修正する。
装着位置
マウントデータ
■マウント/パターン
多面取り基板で同一箇所の装着位置がずれているので、装着位置を修正する。
装着位置
マウントデータ
■原点オフセット
すべての部品の装着位置が同一方向にずれているので、装着位置を修正する。
装着位置
マウントデータ
●ティーチングの前に、設備に登録しているデータが正しいことを確認してください。
●ティーチング後のデータを生産データとして正しく活用するために、大切に管理してください。
お願い
操作編
6-2-9
●ティーチングした原点オフセットはすべ
ての部品に対して反映されます。

NPM-W2 EJM7DJ-MB-06O-00
6-2-9-2
ティーチング開始
基板搬送
装着点指定
計測位置指定
ヘッドカメラ移動
インチング
現在位置確定
最終計測
*)
補正値計算
前回のティーチングデータを使用
画像選択(認識/形状描画)
インチング
部品位置指定
基板搬送
ティーチング終了
最終計測
*)
前回のティーチング
データを使用
インチング
修正位置指定
基板を搬送します。
手順1~8
装着座標ティーチングをする装着点を指定し
ます。
使用する
使用しない
<部品位置ティー
チング>画面
手順13~23
使用しない
使用する
<装着座標ティーチング>画
面手順8~27
YES
NO
YES
NO
中心を選択
部品中心の位置合わせをします。
計測1~4を選択
部品の4隅など、計測点4ヶ
所を位置合わせする。
■基板を使って、装着位置
の位置合わせをする。
部品位置指定を選択
リードなど部品の特定の位置を位置合
わせします。
■基板と部品を使って、装着位置の位
置合わせを行います。
*) 最終計測位置
計測1、3選択:
計測1→3(最終)
計測2、4選択:
計測2→4(最終)
計測1、2、3、4選択:
計測1→2→3→4(最終)
部品位置指定選択:
計測1→2(最終)

NPM-W2 EJM7DJ-MB-06O-00
6-2-9-3
生産
データ
ティーチ
ング
装着座標ティーチング 2
操作編
6-2-9
計測位置を選ぶ
選ばれた位置を計測して、部品の中心座標または、基板上の電極の中心座標を求めます。
■計測位置の設定画面
■計測方法と使用する計測位置ボタン
計測方法 使用するボタン 部品 基板上の電極
1点
2点
4点
計測1
計測3
中心
計測1
計測3
中心
計測2
計測4
計測2
計測4
計測2計測3
計測1計測4
テープの流れ方向
+
-
+
-
+
-
+
-
+
-
テープの流れ方向
テープの流れ方向
テープの流れ方向
テープの流れ方向
計測2計測3
計測1計測4
テープの流れ方向
+
-