IPC-TM-650 EN 2022 试验方法.pdf - 第429页
1.0 Scope 1.1 Purpose This method is suitable for determining the volume permittivity, (dielectric constant) and loss tangent (dis- sipation factor) of insulating materials at 1 MHz. It is not dependent on either direct …

5.3.2
Dissipation Factor
The
dissipation factor value is
read directly from the digital display.
5.4
Report
The
report shall contain the following:
1. Measurement of effective thickness of specimens tested.
2. Capacitance values of the specimens tested.
3. Calculated dielectric constants and averaged measure-
ment.
4. Dissipation factor values and averaged measurement.
6.0 Notes
6.1
The
dielectric constant is defined as the ratio of the
capacitance with the test material between the two plates to
the capacitance of air between two plates.
6.2
The
dissipation factor of a dielectric material is the rela-
tionship between the permittivity (capacitance of material) and
conductivity (ability to conduct or the reciprocal of the electri-
cal resistivity) measured at a given frequency.
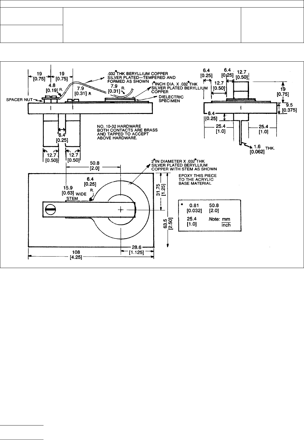
IPC-2552-1
Figure
1 Special Test Fixture for Dielectric Constant and Dissipation Factor Measurements
IPC-TM-650
Number
2.5.5.2
Subject
Dielectric
Constant and Dissipation Factor of Printed Wiring
Board Material—Clip Method
Date
12/87
Revision
A
P
age2of2
电子技术应用 www.ChinaAET.com

1.0
Scope
1.1 Purpose
This
method is suitable for determining the
volume permittivity, (dielectric constant) and loss tangent (dis-
sipation factor) of insulating materials at 1 MHz. It is not
dependent on either direct or indirect measurement of speci-
men thickness and therefore is very useful for thin films and
laminates but may also be used on specimens up to approxi-
mately 6.35 mm [0.25 in] thick.
It is useful for all ranges of permittivity and for loss tangent as
low as 0.0005 providing the range and accuracy of the bridge
used are adequate.
1.2
Description of Method
The
two fluid method utilizes
air as one fluid and a suitable liquid, normally Dow 200 1.0CS
silicone fluid, as the second. Using an established value for
the permittivity of air, the values for the permittivity of the fluid
and the sample may easily be calculated. The cell spacing is
fixed during all readings but does not need to be known accu-
rately for the series of readings required. Since specimens do
not require any electrodes to be applied and since many
specimens can be measured at one time without changing
any spacings or machine settings, the method is not only very
accurate but very rapid.
The method has been used for measurement of PTFE and
epoxy glass laminates and flexible films, e.g., polyimide.
Reproducibility lab to lab is excellent for permittivity provided
minimal precautions are observed and bridge accuracy is
appropriate. On most materials, the effects of small changes
in moisture or temperature are larger than any error due to the
method. Lab to lab correlation on stable material such as
PTFE have shown results to be consistently within 0.005 or
(0.20%).
2.0
Applicable Document
3.0 Test Specimens
3.1 Number
Unless
otherwise specified in the material
specification, one specimen is adequate for materials which
are uniform, e.g., unreinforced plastics. For woven reinforced
materials where resin content may vary, at least 2 specimens,
representing the thinnest and thickest part of the sample,
should be tested. For material with random reinforcement, a
minimum of three specimens from the edge and center of the
sheet are recommended to characterize variation within the
sheet.
3.2
Form
Individual
specimens shall be 81.3 mm ± 1.3 mm
x 81.3 to 101.6 mm [3.2 in ± 0.05 in x 3.2 in to 4.0 in] x thick-
ness.
For materials under 0.254 mm [0.010 in], individual specimens
should be stacked to a minimum of 0.381 mm [0.015 in] to
maximize accuracy. Thinner specimen buildups may be used
if the correlation with the 0.381 mm [0.015 in] specimen is
within the required accuracy for the particular equipment, cell
spacing and material being tested.
3.3
Foil Clad Materials
All
foil clad materials shall have the
metal cladding completely removed by etching and shall be
rinsed and dried prior to conditioning.
3.4
Marking
Mark
each specimen in the upper left corner
with an engraving pencil or an ink which is not soluble in the
Dow Corning 200 fluid.
4.0
Apparatus/Materials
4.1
1
MHz Capacitance Bridge with 0-200 (or 0-100) pf
range.
1
4.2
Cell
Balsbaugh
LD-3
2
or
equivalent (see Figure 1) three
terminal cell. Note: For accuracy of 1% or better, room tem-
perature must not vary more than 1°C during measurements.
Temperature control is necessary if laboratory variation
exceeds these limits.
1.
Capacitance Bridge—Suggested is Boonton 76A automatic capacitance bridge. This model has adequate capacitance range and adequate conductance resolu-
tion (0.001 microsiemen) to permit measurement of dissipation factors down to approximately 0.0005. Other bridges, e.g., Boonton 75D, are also adequate for
low loss materials and some other bridges may be suitable for higher loss materials, such as epoxy where dissipation factors exceed 0.01 and resolution of 0.01
microsiemen or even 0.1 microsiemen may be adequate.
2. Balsbaugh LD-3 Gillian and Co,, Watertown, MA, (617) 624-5688 or Zincast Corporation, 44 Homestead Ave., Stanford, CT 06902, (203) 359-0109
The
Institute for Interconnecting and Packaging Electronic Circuits
2215 Sanders Road • Northbrook, IL 60062
IPC-TM-650
TEST
METHODS MANUAL
Number
2.5.5.3
Subject
Permittivity
(Dielectric Constant) and Loss Tangent
(Dissipation Factor) of Materials (Two Fluid Cell
Method)
Date
12/87
Revision
C
Originating Task Group
N/A
Material
in this Test Methods Manual was voluntarily established by Technical Committees of the IPC. This material is advisory only
and its use or adaptation is entirely voluntary. IPC disclaims all liability of any kind as to the use, application, or adaptation of this
material. Users are also wholly responsible for protecting themselves against all claims or liabilities for patent infringement.
Equipment referenced is for the convenience of the user and does not imply endorsement by the IPC.
P
age1of4
电子技术应用 www.ChinaAET.com

4.3
Test Leads
2
RG 58/U coax cables approximately
304.8 mm [12 in] long with suitable connectors for the bridge.
One lead shall have a banana plug (high lead) and the low lead
should have a GR874
3
at
the cell end. (Note: The use of a
G874-QBJA
4
instead
of the standard GR874 will permit a
BNC
5
connector
to be used for the cell connection of the low
lead, reducing the chances of damaging the 874 connector.)
4.4
Flask
with stopper (for silicone fluid storage).
4.5
Beaker
for cell overflow.
4.6
Funnel.
4.7
Filter
paper (coarse).
4.8
1
Centistoke Dow Corning 200 Fluid (500 ml minimum).
Note: Fluid must be at the same ambient temperature as the
test cell and should be stored in close proximity to the test
cell.
4.9
Forceps
or large tweezers.
5.0
Procedure
5.1 Conditioning
All
materials which are affected by mois-
ture, including all reinforced laminates and most films, should
be conditioned at 23°C ± 2°C50±5% RH for a minimum of
24 hours prior to testing. If required by the specification,
specimens may be tested after humidity or water immersion
or tested after desiccation.
5.2
Test Conditions
For
ambient temperature tests the
temperature should be 23°C ± 2°C.
Note: Variation should not exceed 1°C during the test. Ambi-
ent humidity is not critical for most materials. The exception is
very thin, very hydroscopic material such as polyimide film,
where moisture content may be well over 1%. Such material
must be tested at the desired humidity since the dielectric
constant will increase measurably with moisture content and
changes may occur very rapidly after removal from a con-
trolled environment. For materials which experience glass
transitions in the room temperature region, e.g., PTFE, some
acrylics, the temperature should be 23°C ± 1°C.
5.3
Set Up
5.3.1
Open
the electrode on the cell. Blow out the cell using
clean compressed air to remove any dust or silicone fluid.
5.3.2
Warm
up the bridge for at least the minimum amount
of time recommended by the manufacturer.
5.3.3
Attach
the low lead to the guarded electrode of the
cell and the bridge.
5.3.4
Attach
the high lead to the bridge and place the
banana plug in the vicinity of, but not touching, the banana
plug jack of the test cell.
Note: Be certain the shielding on the high lead does not con-
tact the banana plug.
5.3.5
Set
the bridge up on appropriate ranges:
Capacitance: 200 pf (or 100 pf)
Conductance: microsiemens
0-2 PTFE and very low loss material.
0-20 Epoxy and other moderate loss materials.
0-200 Some phenolic and very high loss materials.
Note: For very thick specimens >3.18 mm [>0.125 in] the 0 to
20 pf range can often be used, increasing the precision of the
measurement. All values must be obtained on the same range
for both capacitance and conductance.
5.3.6
Set
the cell spacing on the LD-3 to approximately
125% of the material thickness 0.51 mm minimum to 7.62
[0.020 in minimum to 0.3 in] Note: The spacing may be as
little as 10% or as much as 50% greater than specimen thick-
ness without a significant effect on results.
5.3.7
Zero
the bridge for both capacitance and conduc-
tance.
5.4
Measurement
5.4.1
Connect
the banana plug of the high lead to the cell.
3.
GR874—Catalogue #874-9414 Gilbert Engineering, Glendale, AZ, (602) 245-1050
4. G874-QBJA—Catalogue #874 QBJA Gilbert Engineering, Glendale, AZ
5. BNC—Catalogue #999-225 Amphenol
IPC-TM-650
Number
2.5.5.3
Subject
Permittivity
(Dielectric Constant) and Loss Tangent (Dissipation
Factor) of Materials (Two Fluid Cell Method)
Date
12/87
Revision
C
P
age2of4
电子技术应用 www.ChinaAET.com